EasyManua.ls Logo

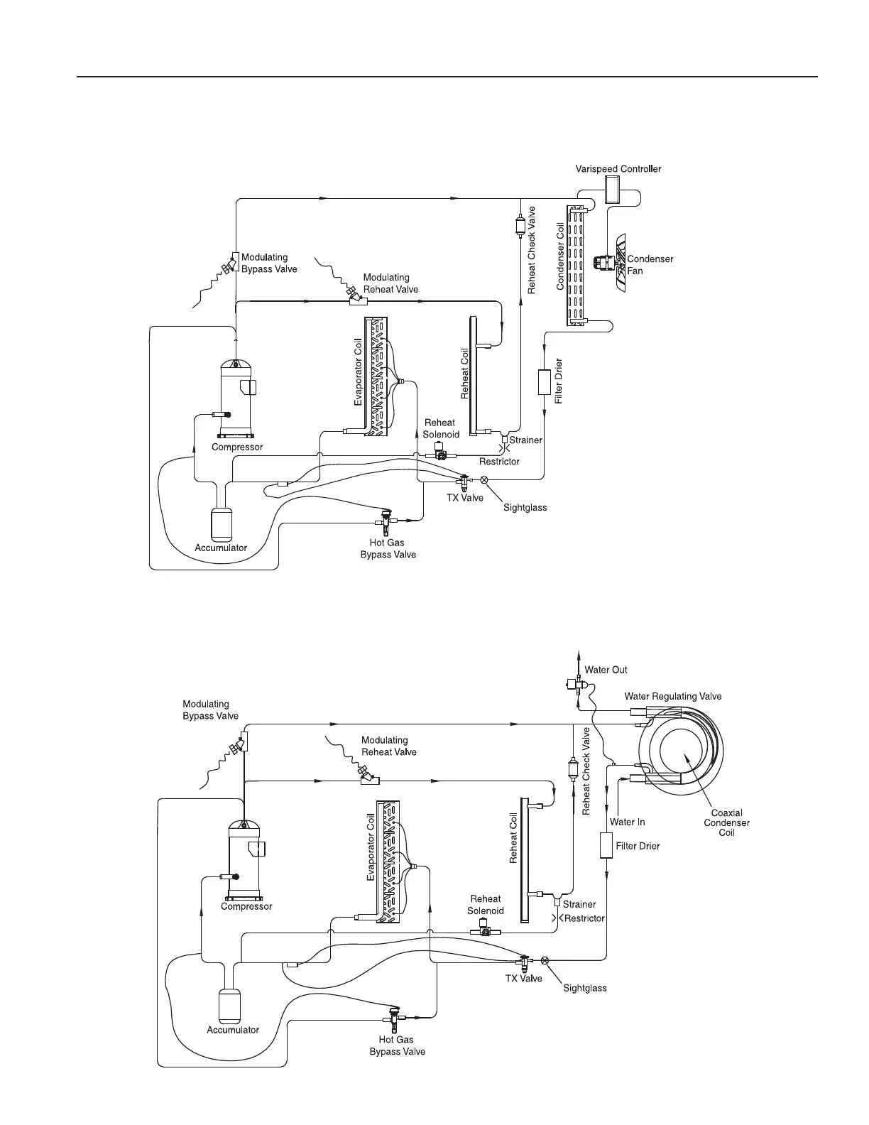
Addison PR Series - Figure 8: Circuit Diagram for Standard Compressor with Hot Gas Bypass and Modulating Hot Gas Reheat

Addison PR Series
84 pages
Print Icon
To Next Page IconTo Next Page
To Next Page IconTo Next Page
To Previous Page IconTo Previous Page
To Previous Page IconTo Previous Page
Loading...
Page 25 of 84
Figure 8: Circuit Diagram for Standard Compressor with Hot Gas Bypass and
Modulating Hot Gas Reheat
PR Series Installation, Operation, and Maintenance Manual

Table of Contents

Related product manuals