EasyManua.ls Logo

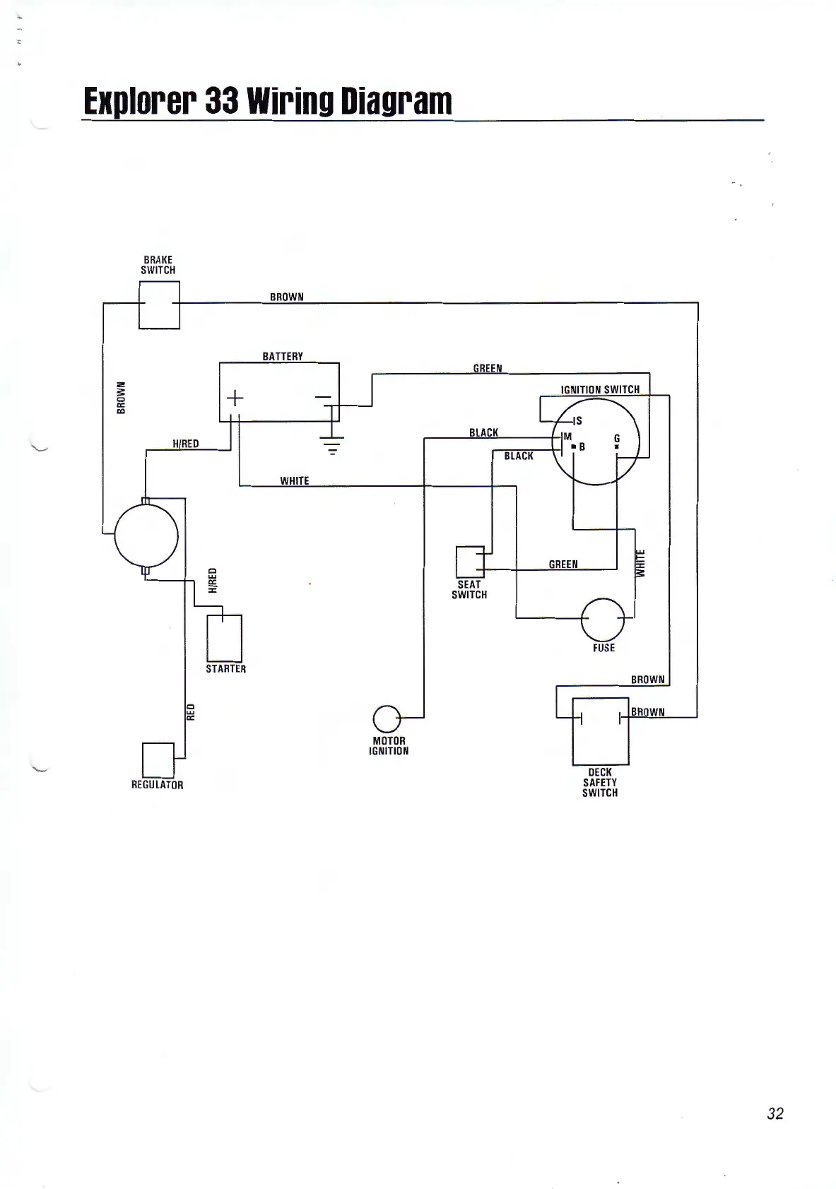
AMC Explorer 33 - Explorer 33 Wiring Diagram

AMC Explorer 33
34 pages
Print Icon
To Next Page IconTo Next Page
To Next Page IconTo Next Page
To Previous Page IconTo Previous Page
To Previous Page IconTo Previous Page
Loading...
Explorer
33
Wiring
Diagram
2
s:
0
c:
co
BRAKE
SWITCH
H/REO
REGULATOR
0
UJ
c:
BROWN
BATTERY
+
WHITE
STARTER
-=
MOTOR
IGNITION
REEN
BLACK
SEAT
SWITCH
BLACK
GREEN
DECK
SAFETY
SWITCH
BROWN
BROWN
-
32