EasyManua.ls Logo

ARP 2600 FS - Oberseite (SAMPLE & HOLD-Sektion)

ARP 2600 FS
124 pages
Print Icon
To Next Page IconTo Next Page
To Next Page IconTo Next Page
To Previous Page IconTo Previous Page
To Previous Page IconTo Previous Page
Loading...
- 63 -
Bedienungsanleitung
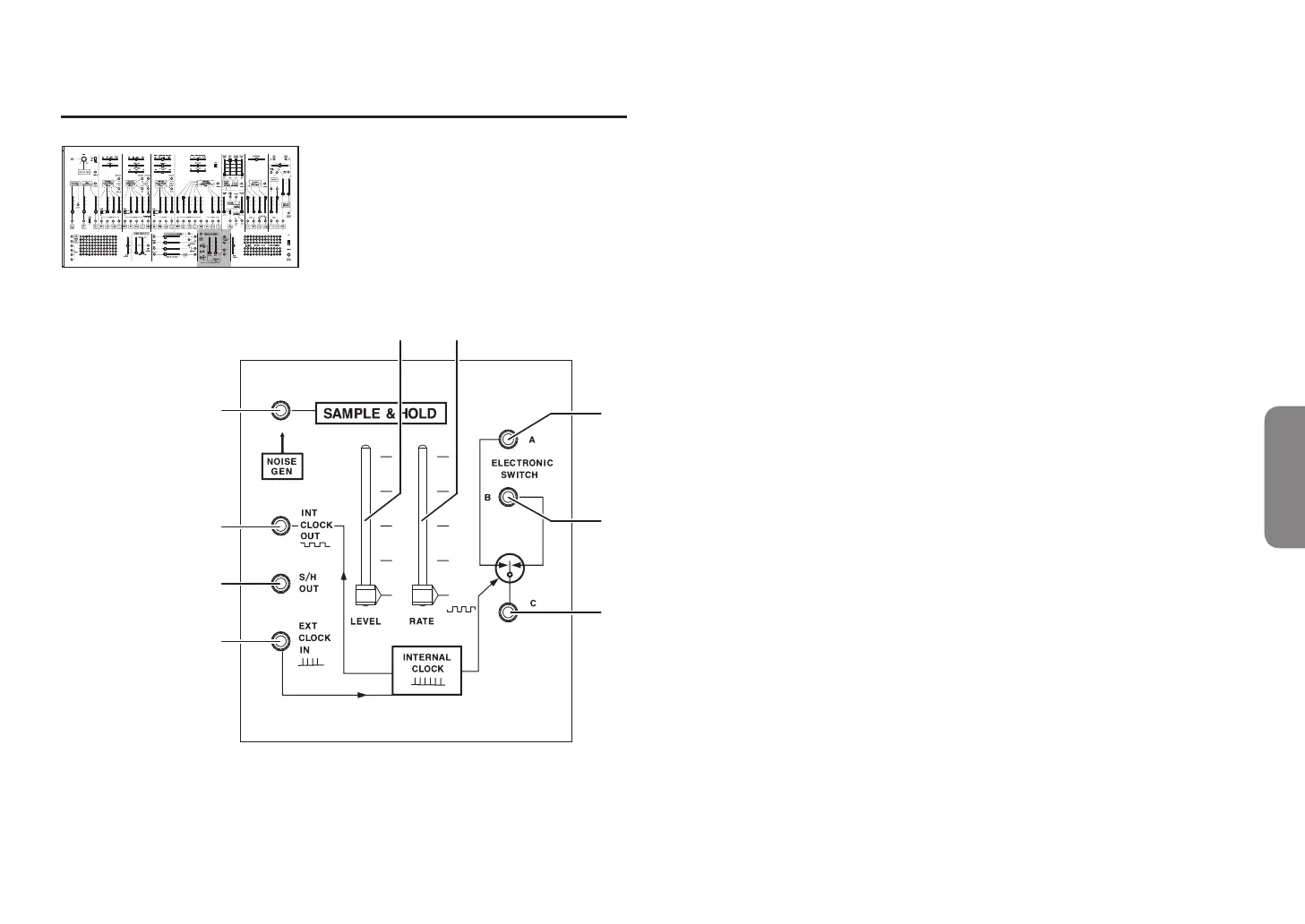
Oberseite (SAMPLE & HOLD-Sektion)
INITIAL OSCILLATOR FREQUENCY INITIAL OSCILLATOR FREQUENCY
a
b
c
d
e f
h
i
g
SAMPLE & HOLD
a. SAMPLE & HOLD-Eingangsbuchse
Eingang des Sample & Hold-Schaltkreises. Intern ist hier der Rauschgenerator
verkabelt.
b. INT CLOCK OUT-Buchse
Hier liegt das Clock-Signal des Clock-Generators (Uhr) dieses Geräts an.
c. S/H OUT-Buchse
Hier liegt das Sample & Hold-Signal an.
d. EXT CLOCK IN-Buchse
Eingang für externes Clock-Signal. Wird hier ein Clock-Signal eines
externen Geräts eingegeben, synchronisieren sich SAMPLE & HOLD sowie
ELECTRONIC SWITCH mit der externen Uhr.
e. Sample & Hold Eingangspegel-Slider
Regelt den Eingangspegel des Signals am Sample & Hold-Schaltkreis.
f. CLOCK RATE-Slider ......................................................................[0,2 Hz...24 Hz]
Regelt die Frequenz der internen Uhr.
g. ELECTRONIC SWITCH A-Buchse
Analoger Schalter, der sich zur Uhr synchronisiert. ELECTRONIC SWITCH B
und C werden gemeinsam verwendet.
h. ELECTRONIC SWITCH B-Buchse
Analoger Schalter, der sich zur Uhr synchronisiert. ELECTRONIC SWITCH A
und C werden gemeinsam verwendet.
i. ELECTRONIC SWITCH C-Buchse
Analoger Schalter, der sich zur Uhr synchronisiert. ELECTRONIC SWITCH
A und B werden gemeinsam verwendet. Die Buchsen A-C und B-C werden
abwechselnd synchron zur Uhr verbunden.
Tipp:
Wird zum Beispiel Buchse A an LEFT INPUT, Buchse B an RIGHT INPUT und
Buchse C an ein Audiosignal angeschlossen, erhält man einen Auto-Pan-Effekt.

Table of Contents

Related product manuals