EasyManua.ls Logo

Berchtold CHROMOPHARE D 650plus - Page 84

Berchtold CHROMOPHARE D 650plus
98 pages
Print Icon
To Next Page IconTo Next Page
To Next Page IconTo Next Page
To Previous Page IconTo Previous Page
To Previous Page IconTo Previous Page
Loading...
84
CHROMOPHARE® D 650plus, D 530plus, D 500plus, D 650, D 530, D 500 Service Manual (E)
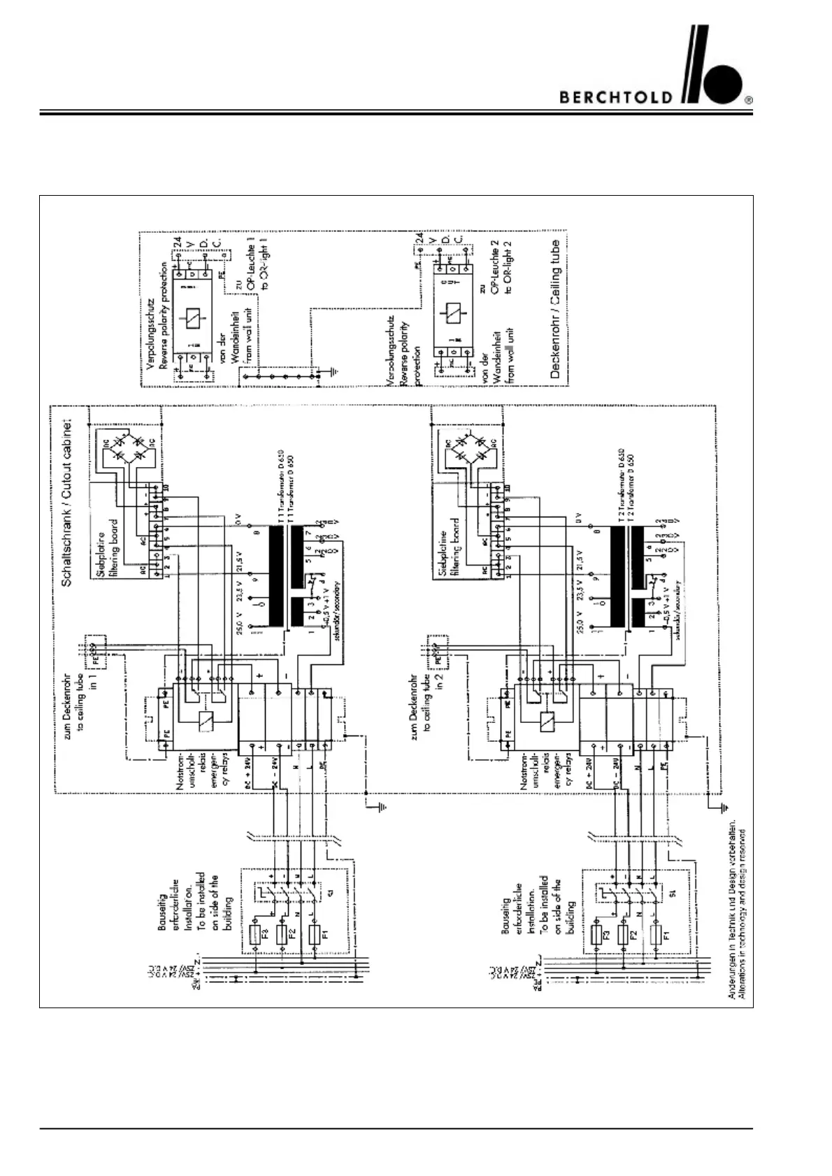
14.13CHROMOPHARE®
D 650plus/650plus, D 650/650
Power supply mounted in a cut-out cabinet

Table of Contents

Related product manuals