EasyManua.ls Logo

Bertazzoni F30PROX - Wiring Diagram; PRO Models Wiring Diagram

Bertazzoni F30PROX
46 pages
Print Icon
To Next Page IconTo Next Page
To Next Page IconTo Next Page
To Previous Page IconTo Previous Page
To Previous Page IconTo Previous Page
Loading...
12
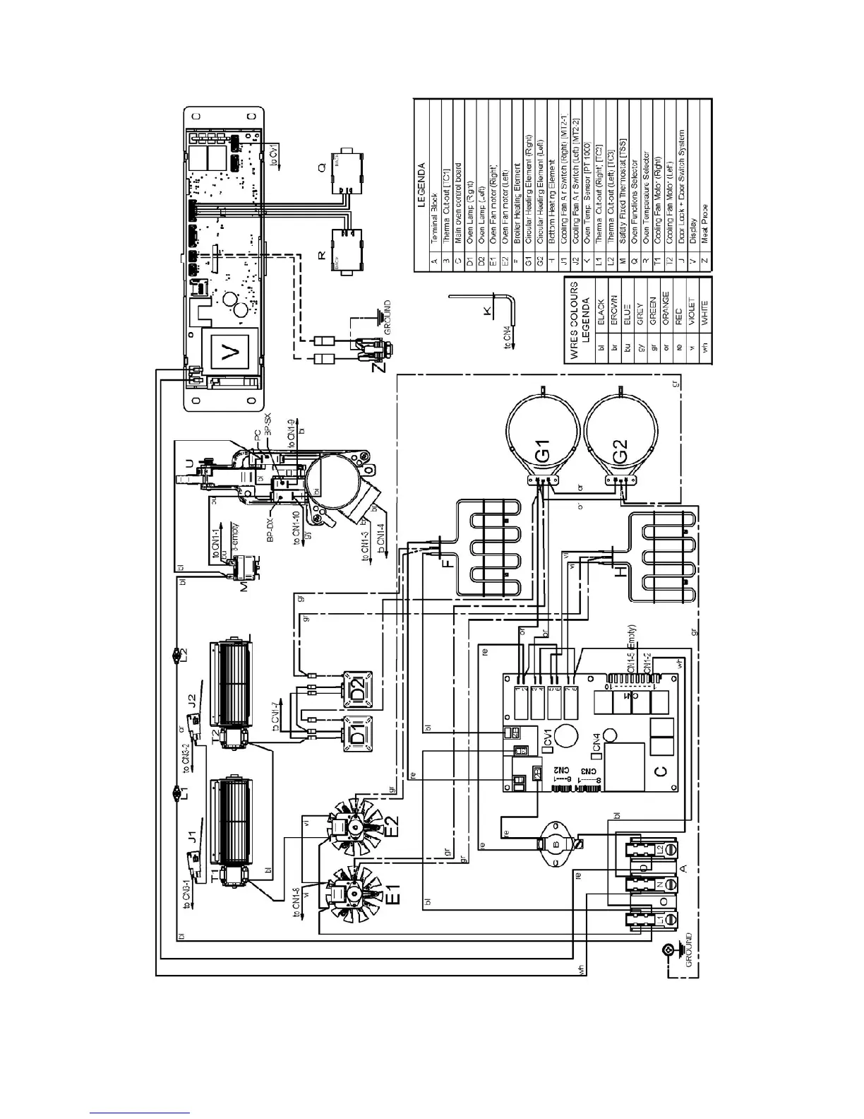
WIRING DIAGRAM
Models: F30PROX - F30PROXE - F30PROXT

Other manuals for Bertazzoni F30PROX

Related product manuals