EasyManua.ls Logo

Blodgett MT3255 Series - Page 48

Blodgett MT3255 Series
90 pages
Print Icon
To Next Page IconTo Next Page
To Next Page IconTo Next Page
To Previous Page IconTo Previous Page
To Previous Page IconTo Previous Page
Loading...
OPERATION
3 --- 2 2
1
26
21
20
19
19
2
7
9
10
11
12
19
19
1919
18
4A 4B
5
5 5 5
3
16
17
15
8
22
28
25
27
23
13
29
24
14
6
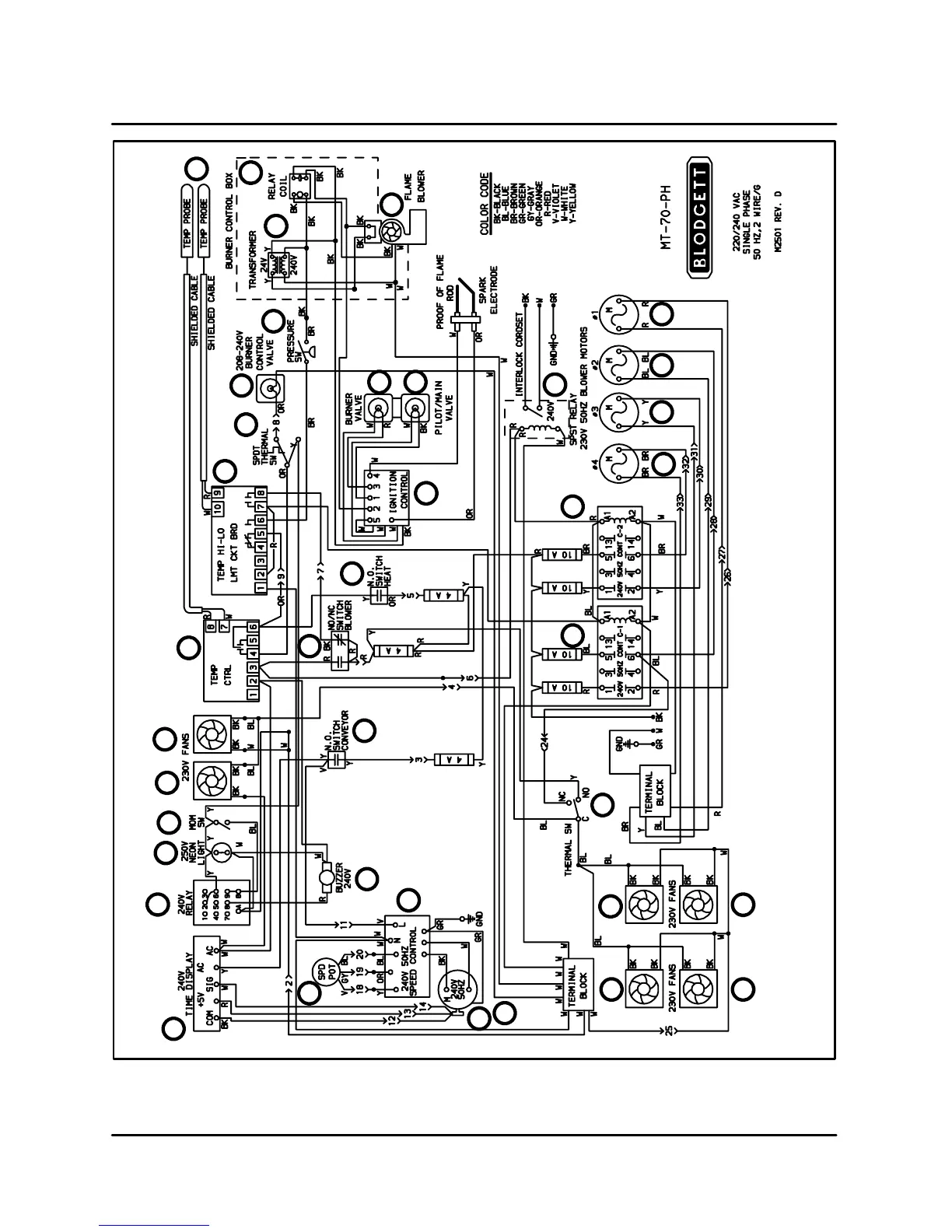
FIGURE 7

Table of Contents

Related product manuals