EasyManua.ls Logo

Bose Powered Acoustimass 30

Bose Powered Acoustimass 30
48 pages
To Next Page IconTo Next Page
To Next Page IconTo Next Page
To Previous Page IconTo Previous Page
To Previous Page IconTo Previous Page
Loading...
20
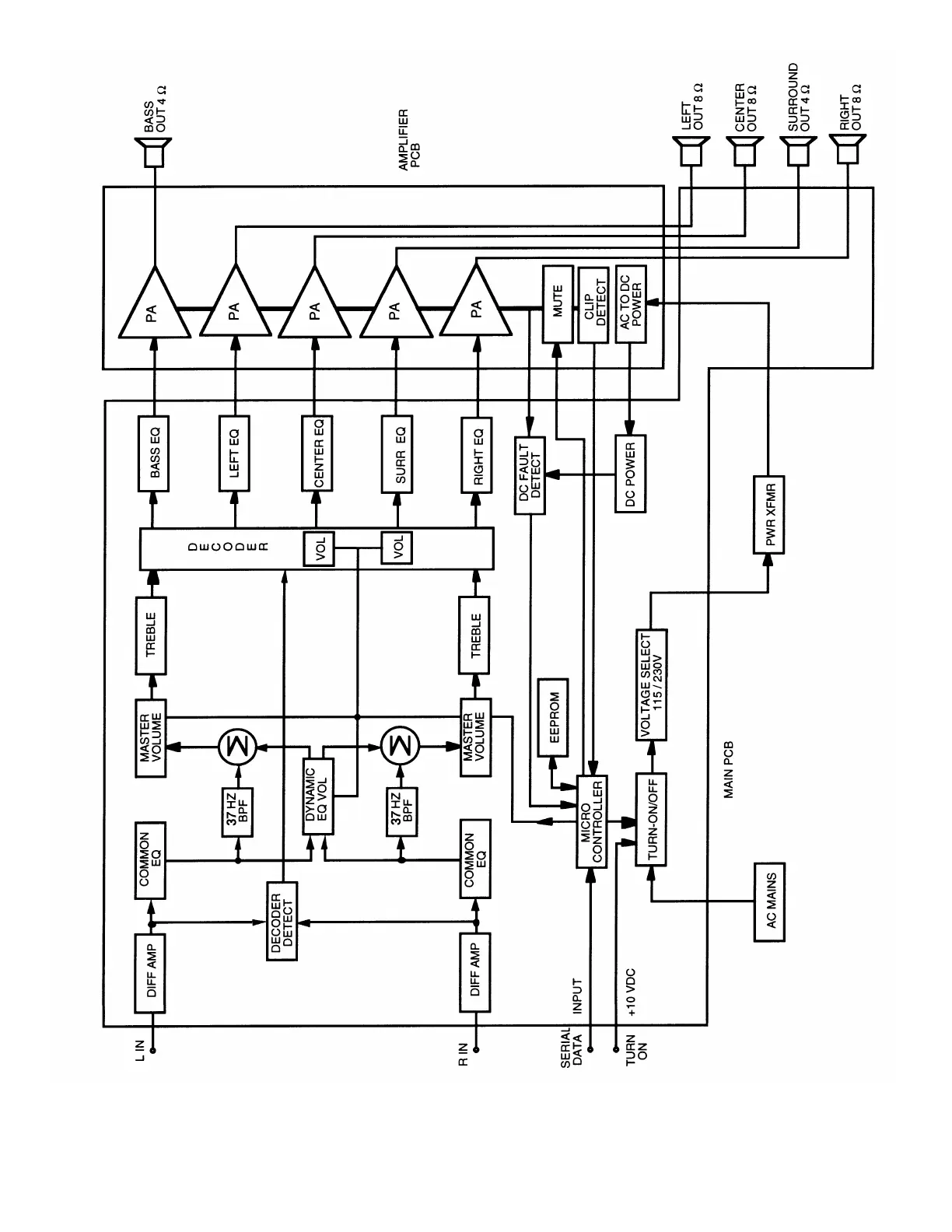
Figure 8. PCB Block Diagram

Table of Contents

Related product manuals