EasyManua.ls Logo

Buderus 800 - Page 19

Buderus 800
72 pages
Print Icon
To Next Page IconTo Next Page
To Next Page IconTo Next Page
To Previous Page IconTo Previous Page
To Previous Page IconTo Previous Page
Loading...
Installation 1
Wall-mounted condensing gas boiler Buderus 800 - Subject to modifications resulting from technical improvements!
19
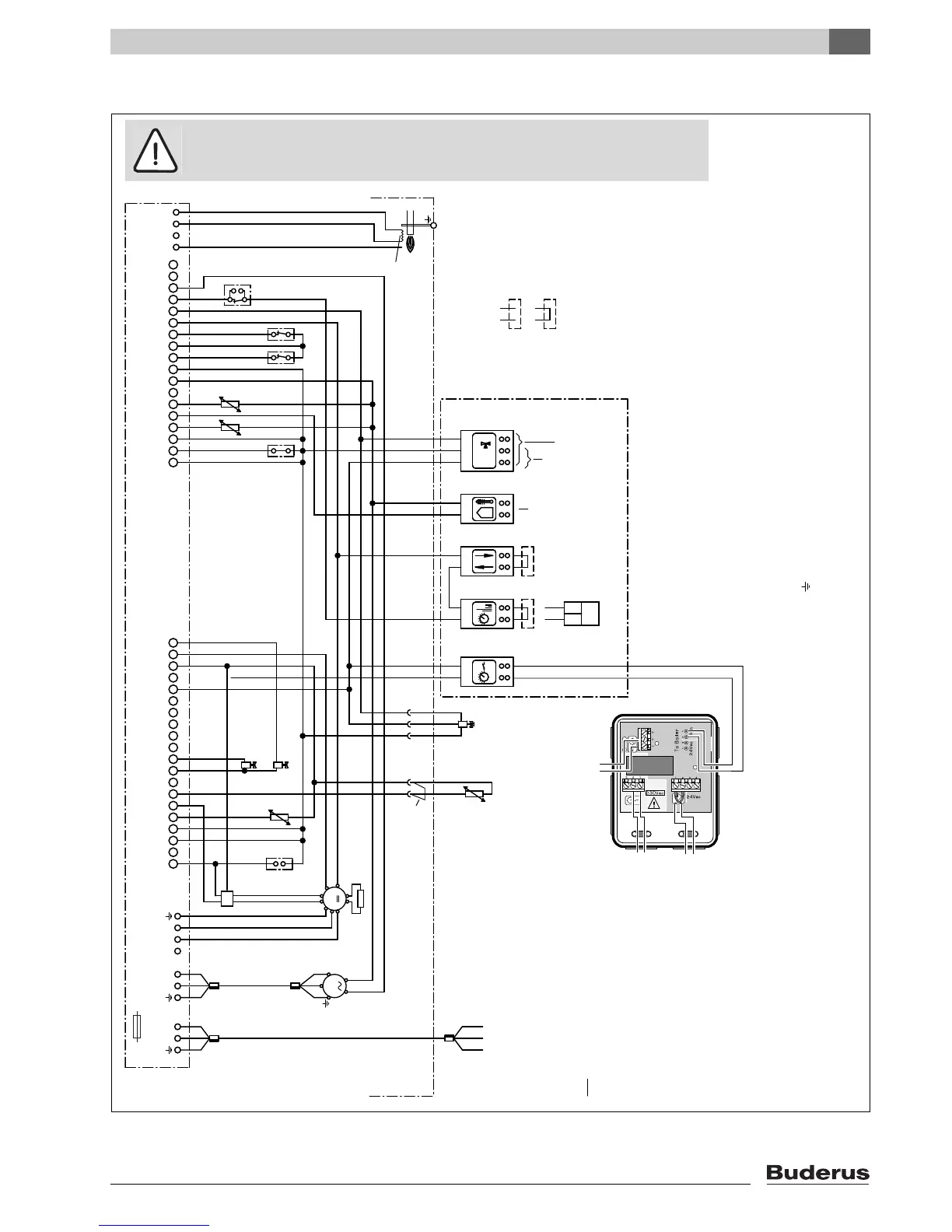
1.9.2 Wiring Diagram
fig. 20 Wiring diagram
24 VAC
0 VAC
0
max 6 VA
12
RC
1)
12
Incandescent
firing electrode
Remove bridge when
carrying out connection
12
1234
M
N
L
12
M
231
1 2 3 4 5 6 7 8 9
10 11 12 13 14 15 16 17 18 19 20
1 2 3 4 5 6 7 8 9 10 11 12 13 14 15 16 17 18
20 pin connection strip 18 pin connection strip
12 34 56 78 9 1110
24V output (AC)
External sensor
Fuse, main switch, emergency OFF switches and safety
measures to comply with local regulations and standards
STB
MV2
MV1
HT1
HT2
24Vdc
AT B
PA
FR FS
FB
FK
Flame-monitoring electrode
Note:
Circulation pump (PH)
(max. 2A)
KIM
Ventilator
230V 50Hz
Mains power source
~
1) Only one room-temperature regulating
device may be connected.
ATB Flue-gas temperature-limiting device
FB Mains-water temperature sensor
FK Boiler water-temperature sensor (supply)
FR Return-temperature sensor (return)
FS Safety-temperature sensor (safety)
HT Hand-held terminal
KIM Boiler identification module
MV1 1. Solenoid valve
MV2 2. Solenoid valve
PA Potential-free connection (bridge connector)
STB Burner thermostat
Internal three-way
reversing valve
for mains water
(AC operation)
Digital Room
Controller
I/O
communication port
Turn-on voltage for
external, customer-supplied
three-way reversing valve
(AC operation)
Bridge is conductive
(remove when connecting)
Loop is non-conducting
(remove when connecting)
UBA connection block
Burner-control unit (UBA)
Fuse 1.25 slow blow
21
2
1
1
2
12
external
230V controls
Volt free external
control device
*) remove wirebridge
when used
Volt free room
thermostat
when used with
230V timer *)
IMPORTANT
The wires in this mains lead are coloured in accordance with the following code:
GREEN AND YELLOW - EARTH ; BLUE - NEUTRAL ; BROWN - LIVE
As the colours of the wires in the mains lead of of the appliance may not correspond with the coloured markings identifying the terminals in your plug proceed as follows:
The wire coloured green and yellow must be connected to the terminal on the plug marked with the letter E or by the earth symbol or coloured green or green-and-yellow. The wire coloured brown must be connected to the terminal marked with
the letter L or coloured red. The wire coloured blue must be connected to the terminal marked with the letter N or coloured black.
WARNING
THIS APPLIANCE MUST BE EARTHED
Ensure that your appliance is connected correctly - if you are in any doubt consult a qualified electrician.
WARNING!
Do not connect 230V to the connection block on the UBA.

Related product manuals