EasyManua.ls Logo

Calorex aa300 - Page 22

Calorex aa300
46 pages
Print Icon
To Next Page IconTo Next Page
To Next Page IconTo Next Page
To Previous Page IconTo Previous Page
To Previous Page IconTo Previous Page
Loading...
Page 20
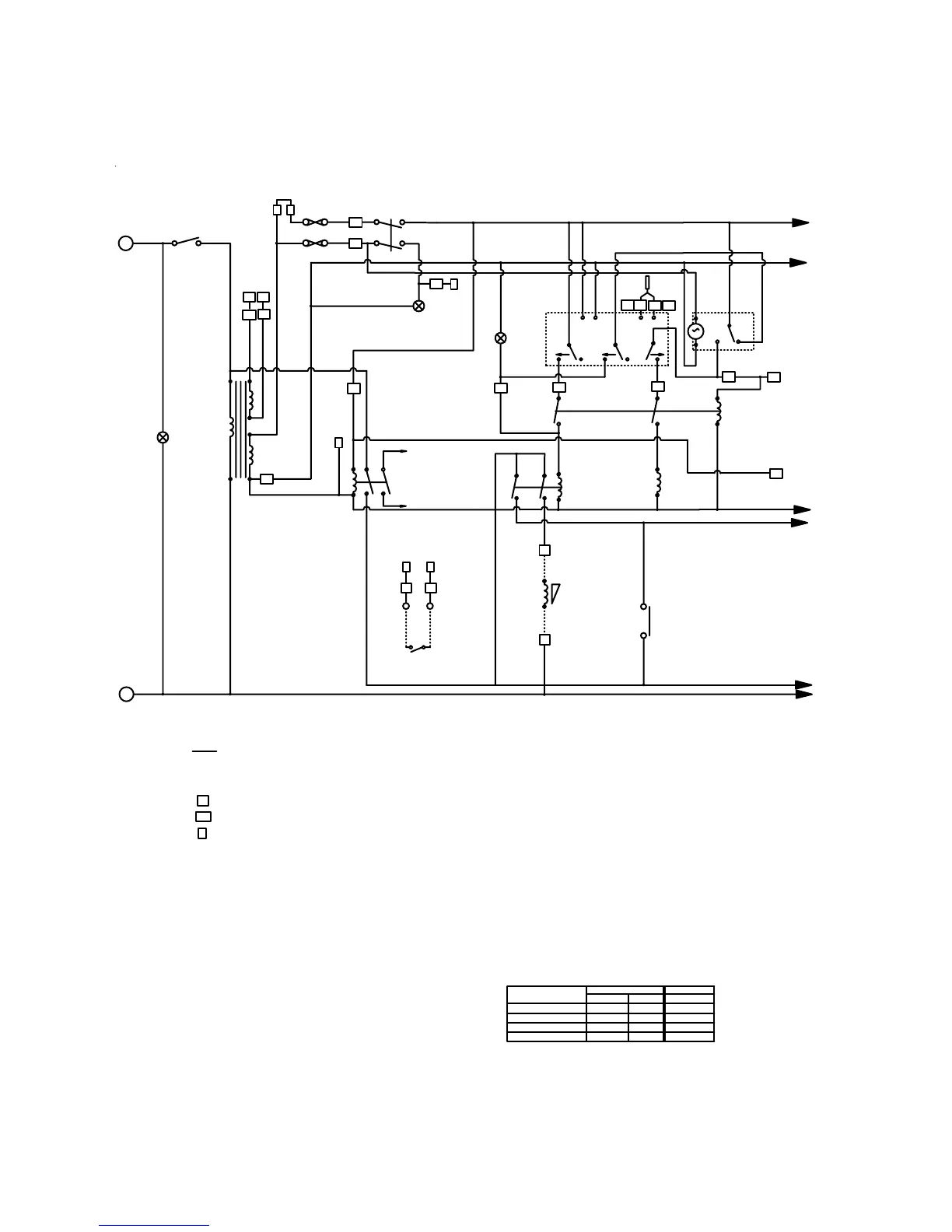
ELECTRICAL CONTROL & POWER CIRCUIT ‘AA+LPHW’ VERSION
3 ISOLATE LOW SPEED FAN CIRCUIT BREAKER
WHEN REMOTE SENSORS KIT IS FITTED
'R' LETTER RELAY'S ARE 12v
'RE' LETTER RELAY'S ARE 230v
'P' LETTERS ARE CONNECTOR BLOCK PIN NUMBERS
NOTES
D25 = 25 WAY 'D' PLUG PIN NUMBERS
D= DELAY TIMER
15 = DIN RAIL MOUNTED TERMINAL BLOCK NUMBERS
2 IF REMOTE OCC/UNOCC FEATURE USED
a) FORCE TIME CLOCK TO 'UNOCCUPIED'
b) 10/11 N/O = 'UNOCCUPIED
c) 10/11 N/C = 'OCCUPIED'
D604452
CIRCUIT DIAGRAM
AA300AVHF + LPHW
9
6
R6
4
3
COMPRESSOR
CONTACTOR
SEE BELOW
9
6
SEE FAN POWER
CIRCUIT BELOW
SEE FAN POWER
CIRCUIT BELOW
CONTROL MCB
L1
MAINS
LAMP
N
21 20
AIR STAT'
7
4
9
6
OUT2
OUT1
AIR LPHW VALVE
13 14
R7
10
11
FALLING RIS ING
19
17
18
NORTRONICS
<PALADIN>
3
1
2
<2>
<3>
<1>
TIME
CLOCK
OCCUPIED
UNOCCUPIED
12V AC
240V
TRANSFORMER
R7
7
4
10
11
5
4
M
F1 2.5A
F2 1A
R1
10
11
7
4
TO BOILER DEMAND
LPHW MICRO SWITCHES
(IF FITTED)
TERMINALS
HUMIDITY
SENSOR
12V AC
230V
REMOTE ON/OFF
ON/OFF
SWITCH
AIR HEATING
10
11
24 23
FALLING
22
OUT3
R5
CONTROL
POWER LAMP
REMOTE OCC/UNOCC
NOT LINKED FOR NORMAL
RUN SEE NOTE 2
6A
4A
16A
FAN MCB'S COMP MCB
MODEL
AA300AVHF LPHW
HIGH DEVICE VALUELOW
LINK FOR NORMAL RUN (BREAK TO STOP M/C)
R01
R02
R03
R04
R05
R06
D1
D2
D3
D4
8
54
D17
9
D14
D15
76
32 33
34
35
D16
13
PROBE
D8 P3
P4
D9
D5
10
11
P6
P7
12V
12V

Related product manuals