EasyManua.ls Logo

Carrier BT30RF- EXPR - Page 34

Carrier BT30RF- EXPR
111 pages
Print Icon
To Next Page IconTo Next Page
To Next Page IconTo Next Page
To Previous Page IconTo Previous Page
To Previous Page IconTo Previous Page
Loading...
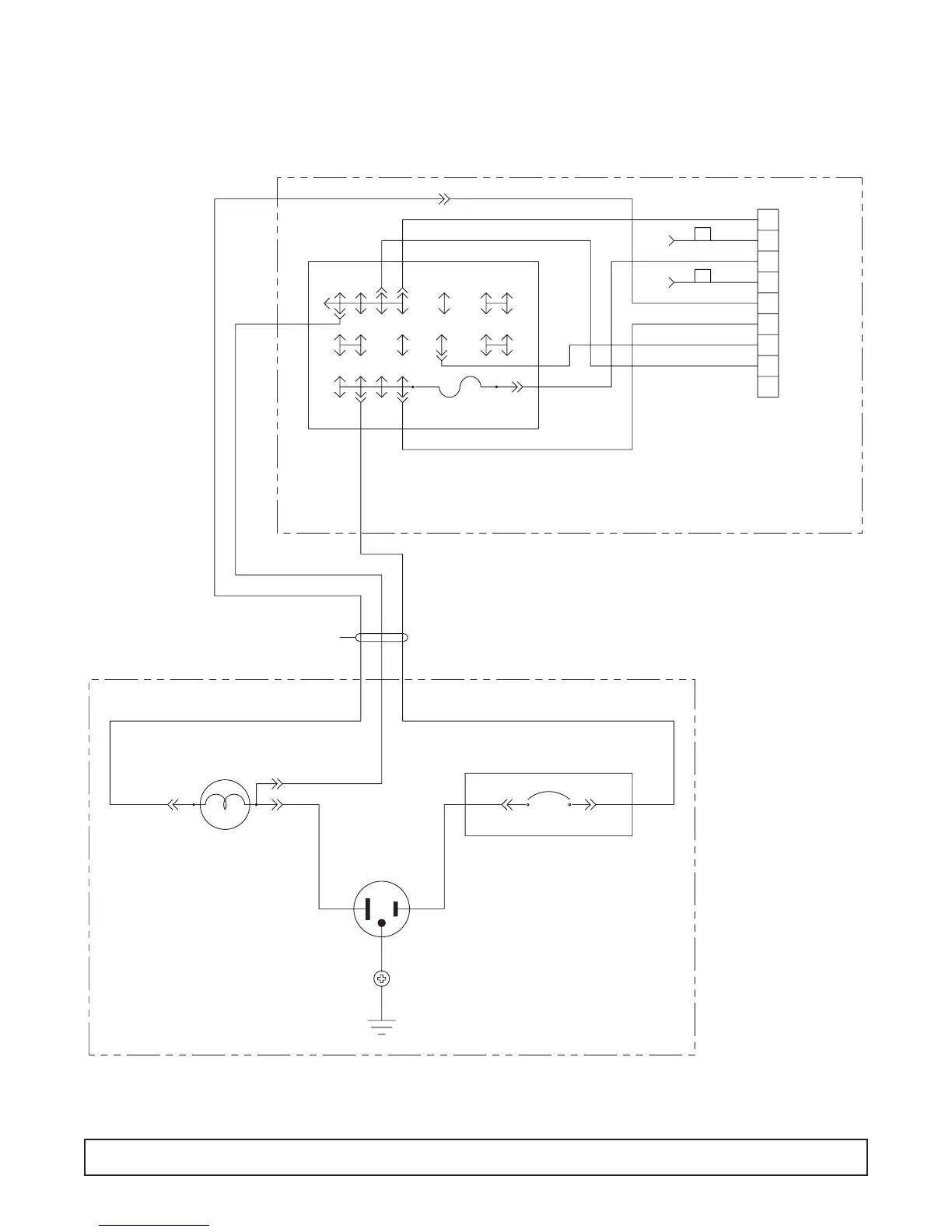
RECEPTACLE BOX/LIGHT WIRING DIAGRAM – 00-0065-00
GN
5 AMP-125/250V
BE
WE
RD
BK
PE
YW OE
BN
HARNESS- LIGHT BOX SUPPLY
WE
WEGY BK BK
INCANDESCENT LIGHT
CIRCUIT BREAKER
TERMINAL BLOCK
1
2
3
4
5
6
7
8
9
C
L
GY GY
WE
BK
BK/WE
BN
GY
BK
PE
WE
DELUXE CONTROL
PANEL CONNECTOR
BK/WE
ELECTRICAL BOX
LIGHT BOX- BACK OF CAVITY
WIRING DIAGRAM 33

Related product manuals