EasyManua.ls Logo

CEA PROJECT 1600 - Wiring Diagram; Elektrotopografischer Plan; Esquema Electrotopográfico; Elektro-Topografisch Schema

CEA PROJECT 1600
Print Icon
To Next Page IconTo Next Page
To Next Page IconTo Next Page
To Previous Page IconTo Previous Page
To Previous Page IconTo Previous Page
Loading...
58
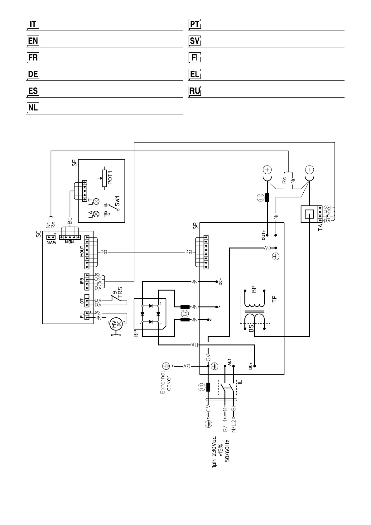
Schema elettrotopografico
Wiring diagram
Schéma électrophotographique
Elektrotopografischer Plan
Esquema electrotopográfico
Elektro-topografisch schema
Esquema electrotopográfico
Elektriskt topografiskt schema
Sähkökaavio
Ηλεκτρικ διάγραµµα
Электротопографическая схема
2101FA04

Table of Contents

Other manuals for CEA PROJECT 1600

Related product manuals