EasyManua.ls Logo

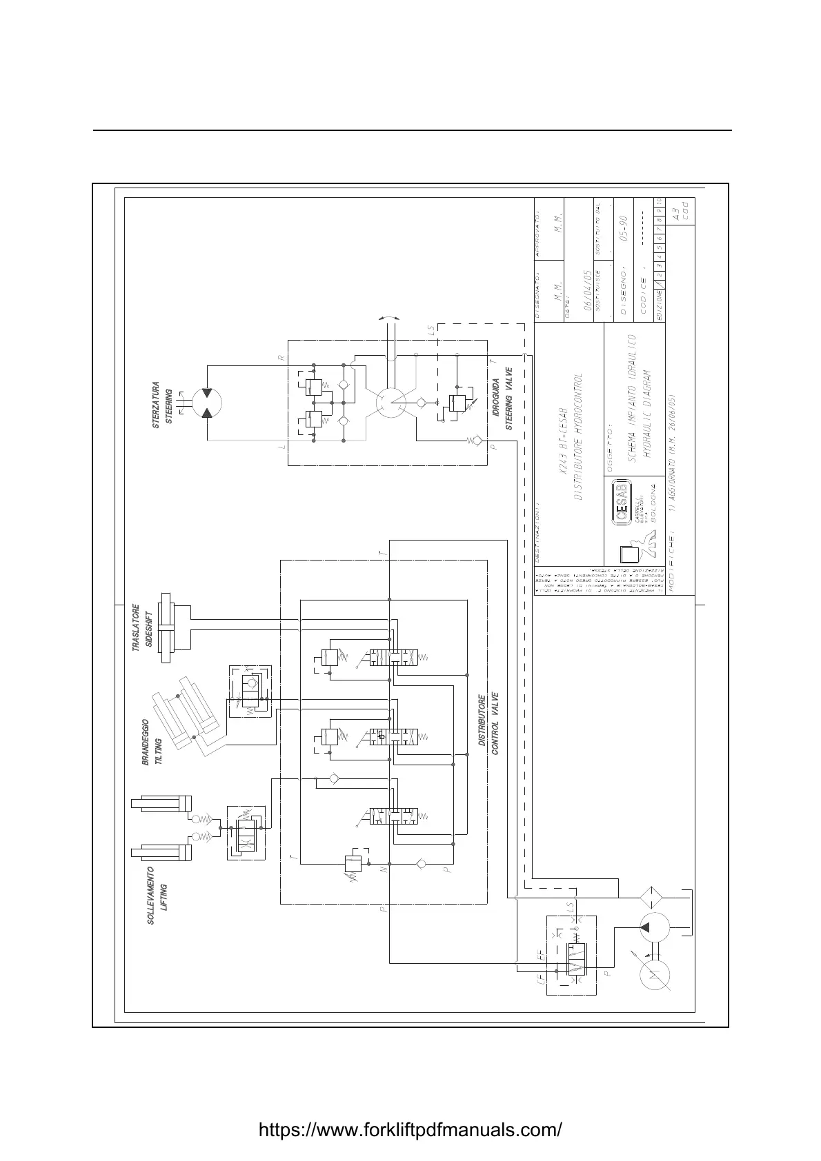
CESAB B 200 - HYDRAULIC CIRCUIT (LEVER CONTROL VALVE)

CESAB B 200
460 pages
Print Icon
To Next Page IconTo Next Page
To Next Page IconTo Next Page
To Previous Page IconTo Previous Page
To Previous Page IconTo Previous Page
Loading...
10-2
HYDRAULIC CIRCUIT (LEVER CONTROL VALVE)
https://www.forkliftpdfmanuals.com/

Table of Contents