EasyManua.ls Logo

Cessna T188C - Page 445

Cessna T188C
624 pages
Print Icon
To Next Page IconTo Next Page
To Next Page IconTo Next Page
To Previous Page IconTo Previous Page
To Previous Page IconTo Previous Page
Loading...
MODEL
188
&
T188
SERIES
SERVICE
MANUAL
FLUID
ALLER
HYDRAULIC
FLUIO
COOLER
AIR
FILLER
1
_
FNOiT
|
---
V
ALV
E
BXOGOM
PRE-I
G
SUMP
P
S
VALVE
P
OF FLOW
FROM
RESERVOIR
PRESSURIZED
LINES
WHEN:
18800573
THRU
18801374
it
HOI~l
--
H
----
(4)
Rlief
valve:
CLOSED
H31
1-----
I
FLWFOFF-
ONR
18801041
Fll
Tt
\
/
o
_
_
__
_
AIRl
FILLER
pf
8 8
'
8 1
'^'
FILLER
VALVE
ENGINE-DRIVEN
(1)
18800573
THRU
18801374
(1)
Engine
znd
engine-driven
pump
running
(2)
Cockpit
control:
OFF
'
(3)
Hydraulic motor:
INOPERATIVE
(4
Relief
valve:
CLOSED
VALVE
PUMP
VA1
-JllNGtVAVEVNLVE
---
18801041
FILTER
,DR,
g
r18801424
MOO
-
-1
*
PATH
OF
FLOW
FROM
RESERVOIR
m
PRESSURIZED
LINES
WHEN
18800573
THRU
18801374
(I)
Engine
and
engine-driven
pump
running
(2)
Cockpit
control:
ON
(3)
Hydraulic
motor:
OPERATIVE
(4)
Relief
valve:
CLOSED
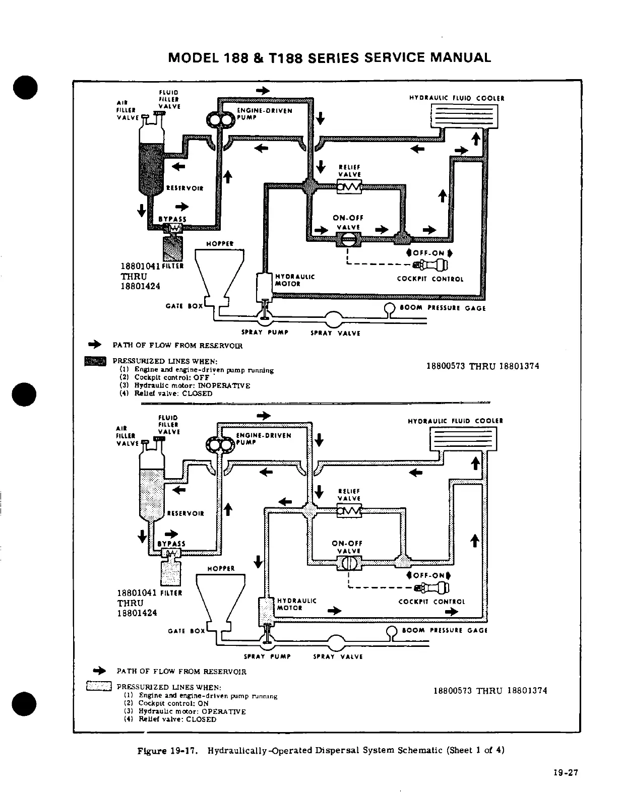
Figure
19-17.
Hydraulically-Operated
Dispersal
System Schematic
(Sheet
1
of
4)
19-27

Table of Contents

Related product manuals