EasyManua.ls Logo

CIAT CIATCOOLER Series - Localisation des Circuits

CIAT CIATCOOLER Series
27 pages
Print Icon
To Next Page IconTo Next Page
To Next Page IconTo Next Page
To Previous Page IconTo Previous Page
To Previous Page IconTo Previous Page
Loading...
14
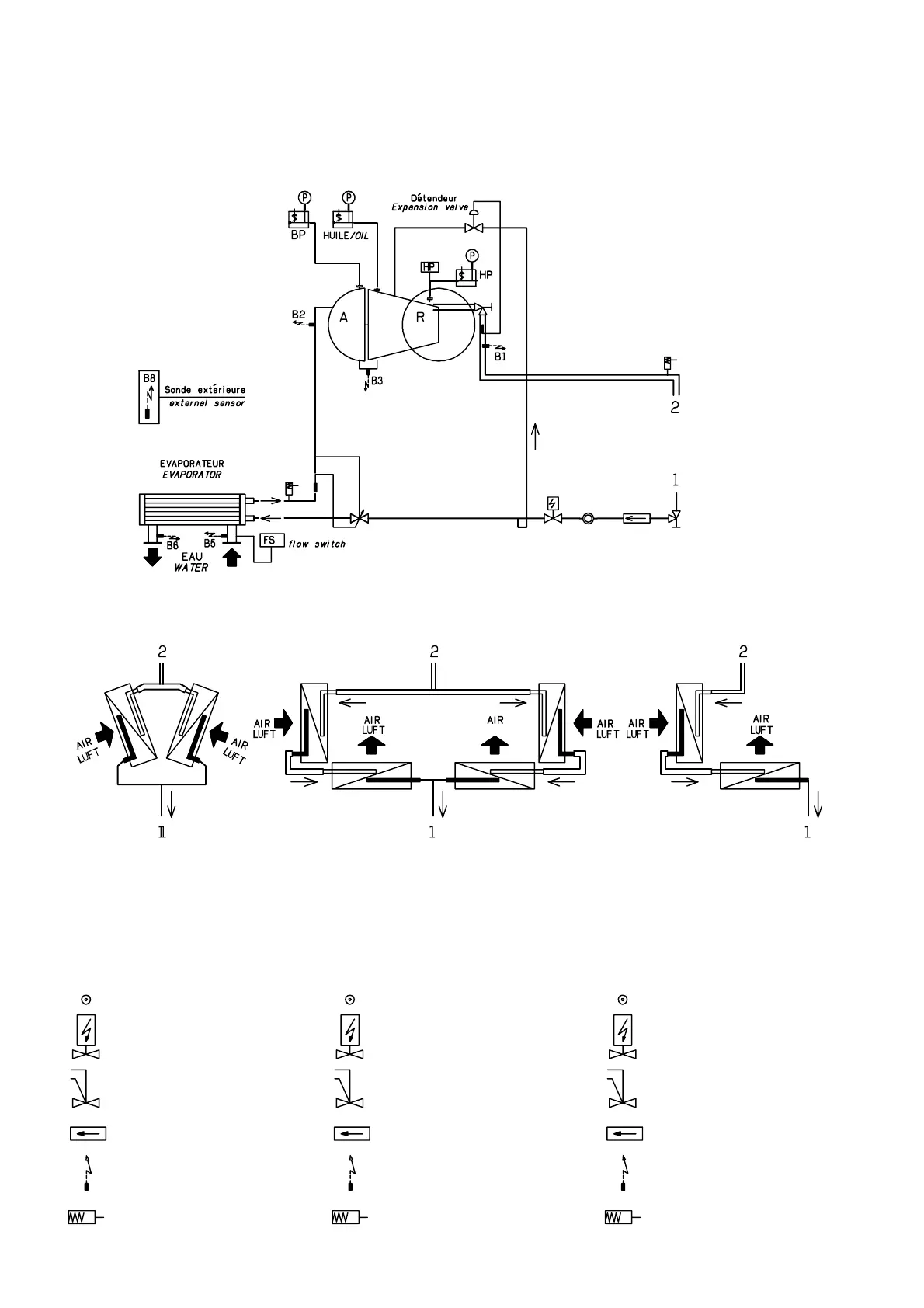
Emplacement des
thermistances et
sécurités
Localisation
des circuits frigorifiques
Position of thermistors
and safety devices
Localization
of refrigerant circuits
Lage der Thermistoren
und Sicherungen
Anordnung der
Kältekreisläufe
800 900 1000 à to bis 1800
Voyant hygroscopique
Vanne électrique YL
Détendeur
Filtre déshydrateur
Sonde de température
Soupape de sécurité
Hygroscopic sight glass
Solenoid valve
Expansion valve
Dehydrative filter
Temperature sensor
Safety valve
WASSER
Expansionsventil
Außenfühler
VERDAMPFER
Feuchtigkeitsanzeiger
Elektroventil YL
Expansionsventil
Trockenfilter
Temperaturfühler
Sicherheitsventil