EasyManua.ls Logo

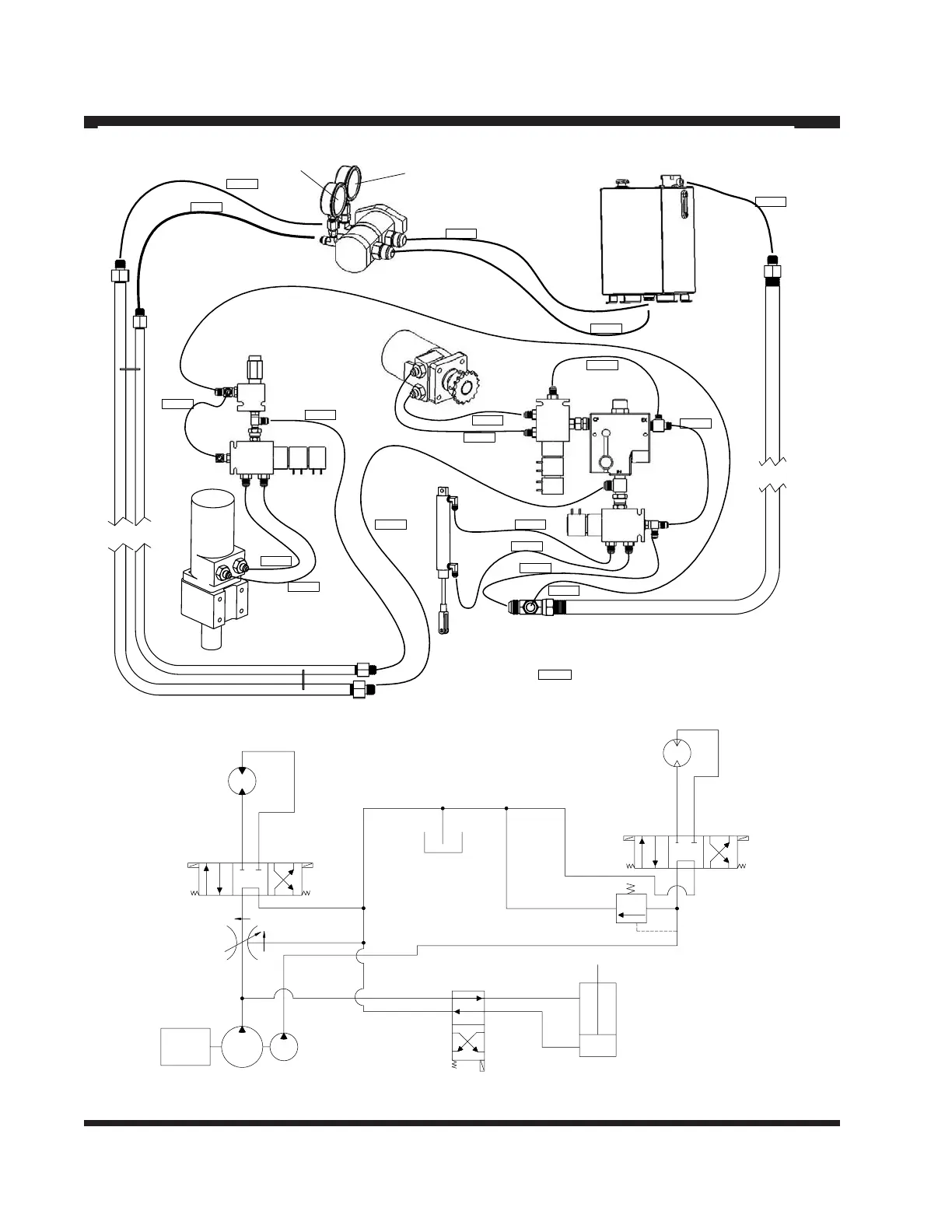
CIMLINE MATRIX 1500 - Hydraulic Schematic

Default Icon
40 pages
Print Icon
To Next Page IconTo Next Page
To Next Page IconTo Next Page
To Previous Page IconTo Previous Page
To Previous Page IconTo Previous Page
Loading...
- 26 -
171899
171898
171897
171888
171891
171901
171900
171894
171894
171890
171903
171895
171896
171144
171133
171876
MATL PUMP
GUAGE
171133
AGITATOR
GUAGE
AT 1100 PSI
171879
171880
FACTORY SET
171893
171878
170587
171892
171881
171889
170467
171904
171902
171XXX
= HYDRAULIC HOSE
171905
Hydraulic Schematic
6
2
MATERIAL
FLOW
CONTROL
VALVE
ENGINE RPM
3000
MATERIAL
PUMP
MOTOR
AGITATOR
MOTOR
MATERIAL
VALVE
CYLINDER
MATERIAL
PUMP
SOLENOID
VALVE
MATERIAL
SUPPLY
SOLENOID
VALVE
PRESSURE
RELIEF
VALVE
AGITATOR
SOLENOID
VALVE
TANK

Related product manuals