EasyManua.ls Logo

CITROEN CX 2000 - Page 333

CITROEN CX 2000
394 pages
Print Icon
To Next Page IconTo Next Page
To Next Page IconTo Next Page
To Previous Page IconTo Previous Page
To Previous Page IconTo Previous Page
Loading...
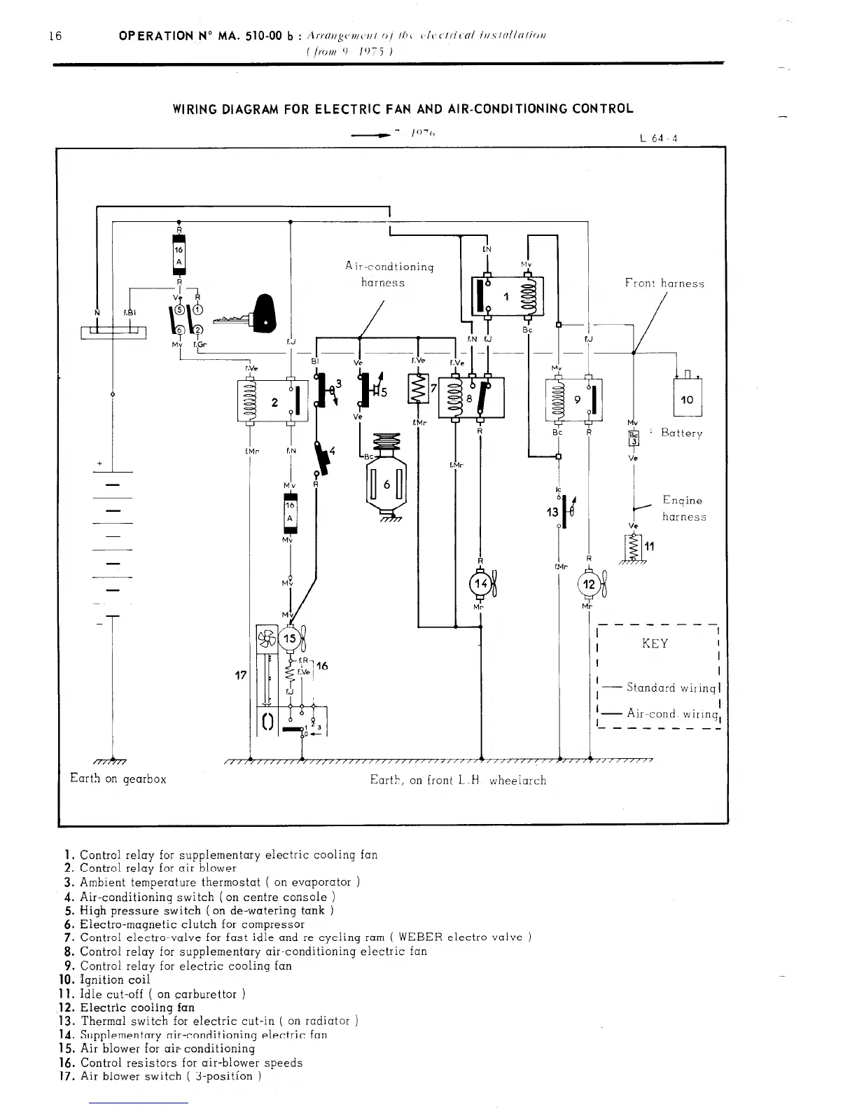
WIRING DIAGRAM FOR ELECTRIC FAN AND AIR-CONDITIONING CONTROL
--
I’)‘(,
L64 4
41 1 1 Front harness
-
T
17
I
KEY
I
I
I
I
Standard wiiinq
I
I
I
I I
I
- Air-cond wiIinq,
‘- - - - - - - _-
1
i 1
1
1
/,/r/////,/,,,,/,//////~////~‘/‘~””’~”””””~””7”“““’
Earth on gearbox
Eart>, on front L
H
wheelarch
1.
Control relay for supplementary electric cooling fan
2. Control relay for air blower
3. Ambient temperature thermostat ( on evaporator )
4. Air-conditioning switch (on centre console )
5. High pressure switch ( on de-watering tank )
6. Electra-magnetic clutch for compressor
7. Control electro-valve for fast idle and re-cycling ram
( WEBER electro-valve )
8. Control relay for supplementary air-conditioning electric
9. Control relay for electric cooling fan
10.
Ignition coil
11.
Idle cut-off ( on carburettor )
.12.
Electric cooling fan
13. Thermal switch for electric cut-in ( on radiator )
14. Supplementary air-conditioning electric fan
15. Air blower for air- conditioning
16.
Control resistors for air-blower speeds
17.
Air blower switch ( 3-position )

Related product manuals