EasyManua.ls Logo

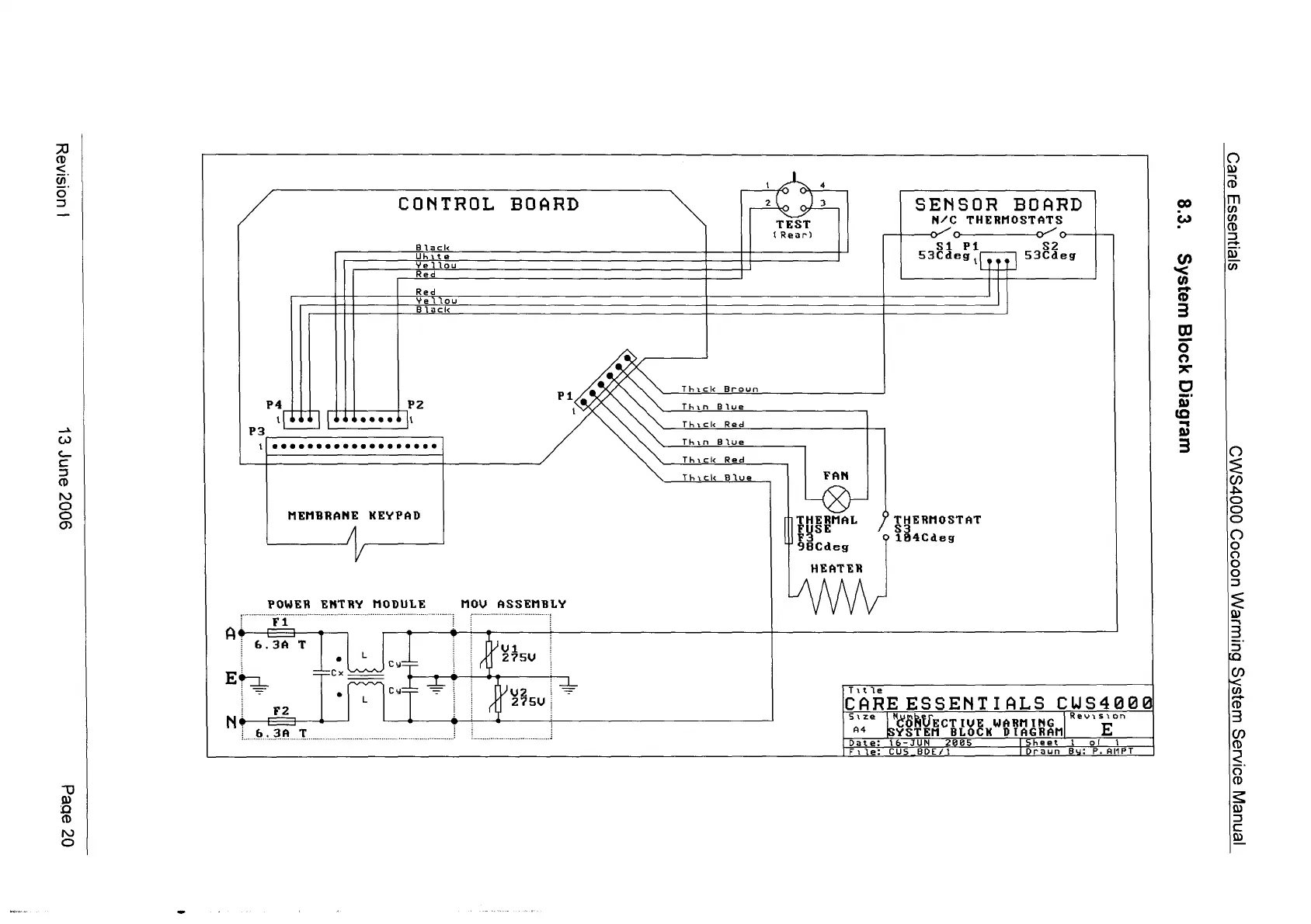
Cocoon CWS 4000 - System Block Diagram

Cocoon CWS 4000
26 pages
Print Icon
To Next Page IconTo Next Page
To Next Page IconTo Next Page
To Previous Page IconTo Previous Page
To Previous Page IconTo Previous Page
Loading...
|
UOISIASY
9002
eunr
EL
0Z
sbed
CONTROL
Black
BOARD
TEST
(Rear)
SENSOR
BOARD
N/C
THERMOSTATS
o
o“
o
Unite
Yellou
Red
Red
S1
Pi
$2
53Cdeg,
...
53Cdeg
Yelloy
Black
PZ
+
Φος
li
MEMBRANE
KEYPAD
Ay
POWER
ENTRY
MODULE
MOU
ASSEMBLY
Fi
Thick
Brown
Thin
Blue
Thick
Red
Thick
Bive
HEATER
Ta
a .
6.3A
T
|!
ου
Cy
L
T
Title
CARE
ESSENTIALS
cus4e
“af
Revision
CSRUECT
IVE
WARNING
YSTEM
BLOCK
DIAGRÁM|
58
we1Geig
Y90Jg
UU91SAS
sjenuassy
aed
[ΕΠΙΕΙΛΙ
89InJos
wa]sAs
BuruieMm
uo0909
0007SM3

Other manuals for Cocoon CWS 4000

Related product manuals