EasyManua.ls Logo

ConMed 7550 - Page 53

Default Icon
54 pages
Print Icon
To Next Page IconTo Next Page
To Next Page IconTo Next Page
To Previous Page IconTo Previous Page
To Previous Page IconTo Previous Page
Loading...
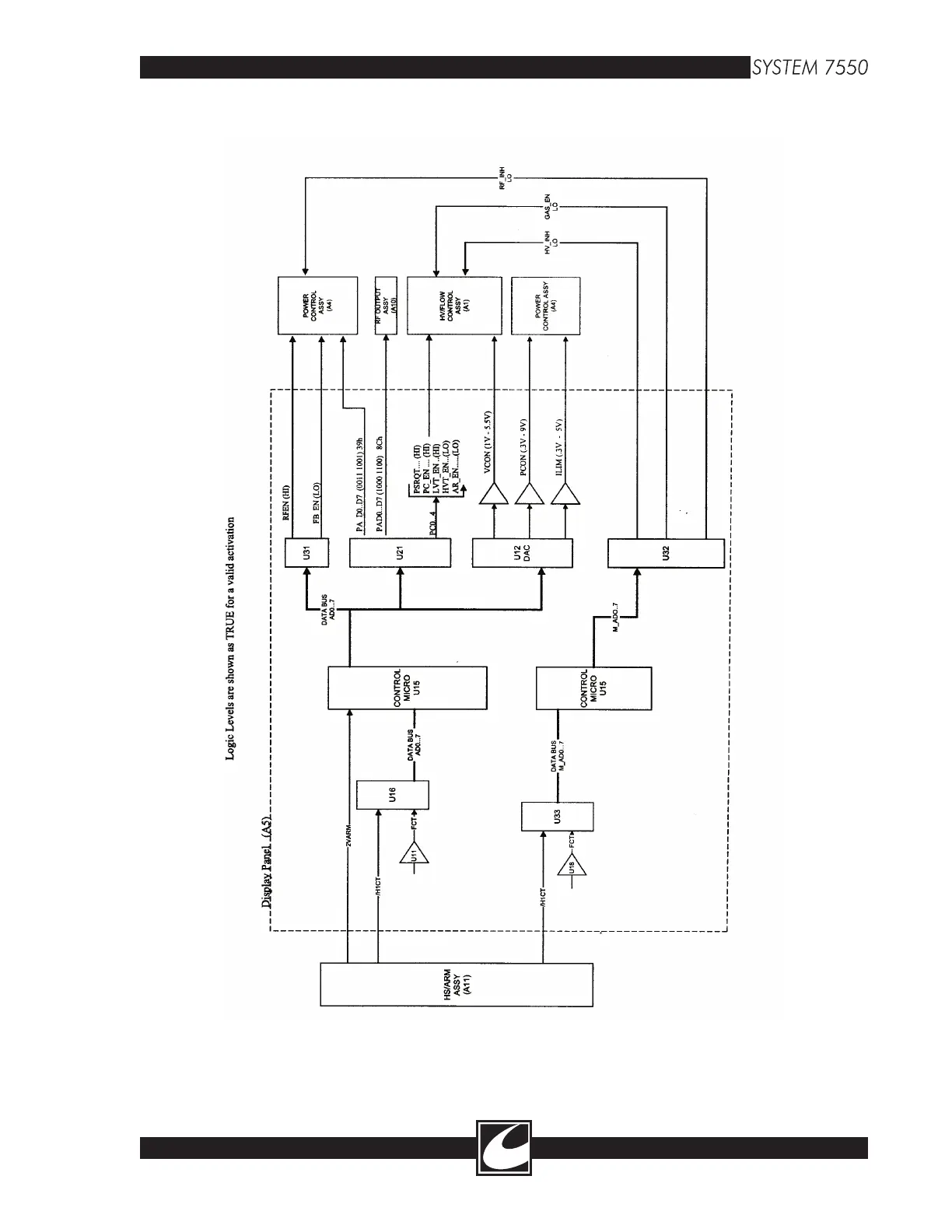
Figure B-1 Signal Status for a Handcontrol 1, Cut Activation Request
B-9

Table of Contents

Related product manuals