EasyManua.ls Logo

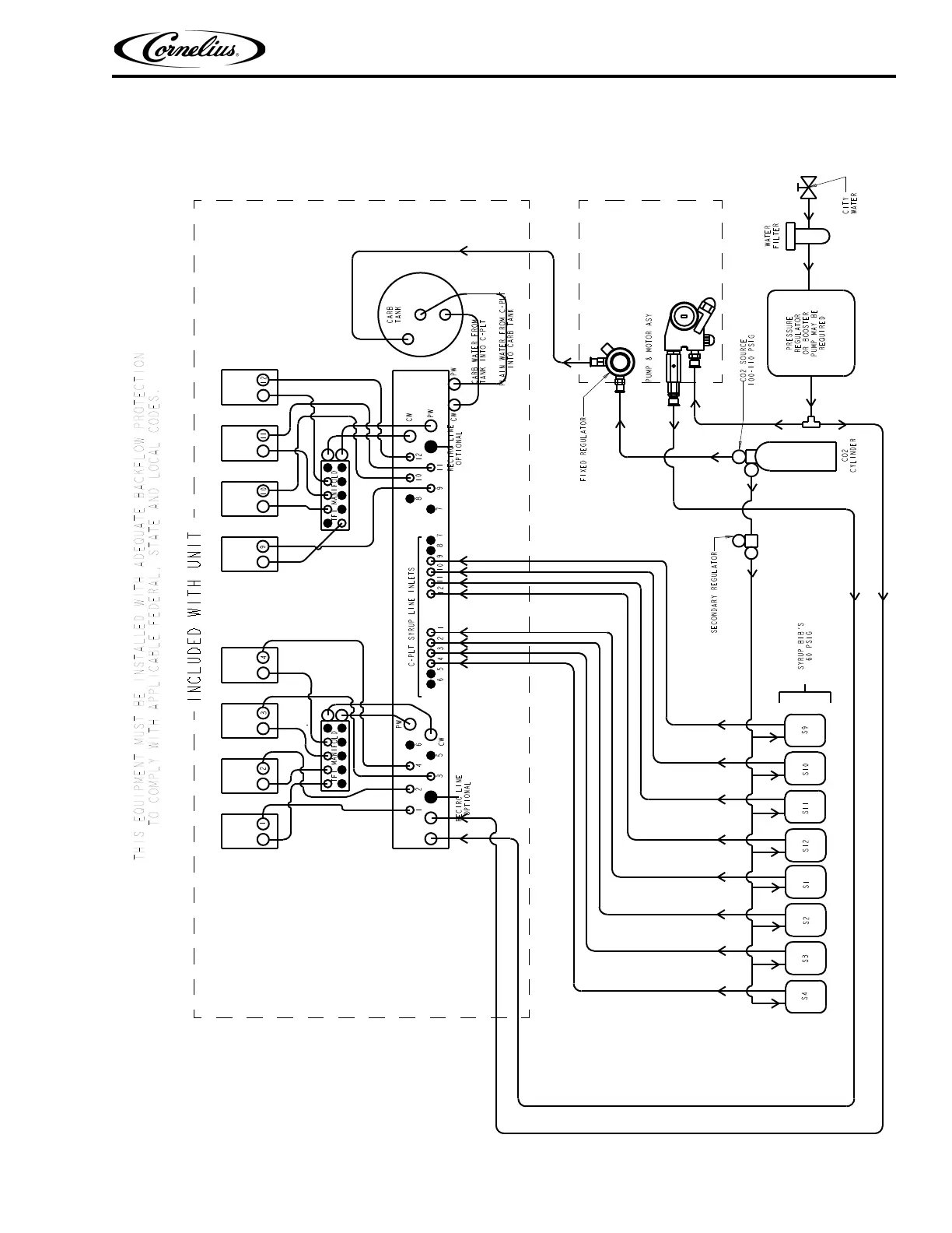
Cornelius IDC 215 - Flow Diagram - Eight Valve Unit with Twelve Line Cold Plate

Cornelius IDC 215
32 pages
Print Icon
To Next Page IconTo Next Page
To Next Page IconTo Next Page
To Previous Page IconTo Previous Page
To Previous Page IconTo Previous Page
Loading...
IDC 2XX Service Manual
© 2007-2019, Cornelius Inc. - 5 - Publication Number: 621057403SER
FLOW DIAGRAM - EIGHT VALVE UNIT WITH TWELVE LINE COLD PLATE
figure 2

Other manuals for Cornelius IDC 215

Related product manuals