EasyManua.ls Logo

Crown Boiler PHNTM080 - Page 84

Crown Boiler PHNTM080
146 pages
Print Icon
To Next Page IconTo Next Page
To Next Page IconTo Next Page
To Previous Page IconTo Previous Page
To Previous Page IconTo Previous Page
Loading...
82
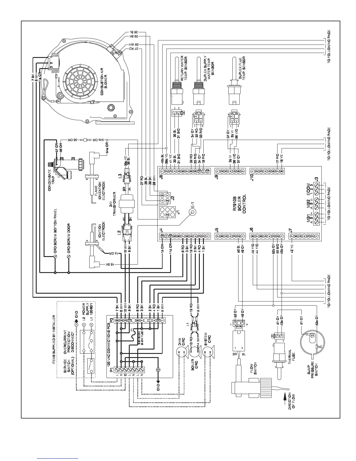
FIGURE 10.6: INTERNAL WIRING CONNECTIONS DIAGRAM

Other manuals for Crown Boiler PHNTM080

Related product manuals