EasyManua.ls Logo

Daikin DAR09 - Page 110

Daikin DAR09
112 pages
Print Icon
To Next Page IconTo Next Page
To Next Page IconTo Next Page
To Previous Page IconTo Previous Page
To Previous Page IconTo Previous Page
Loading...
110
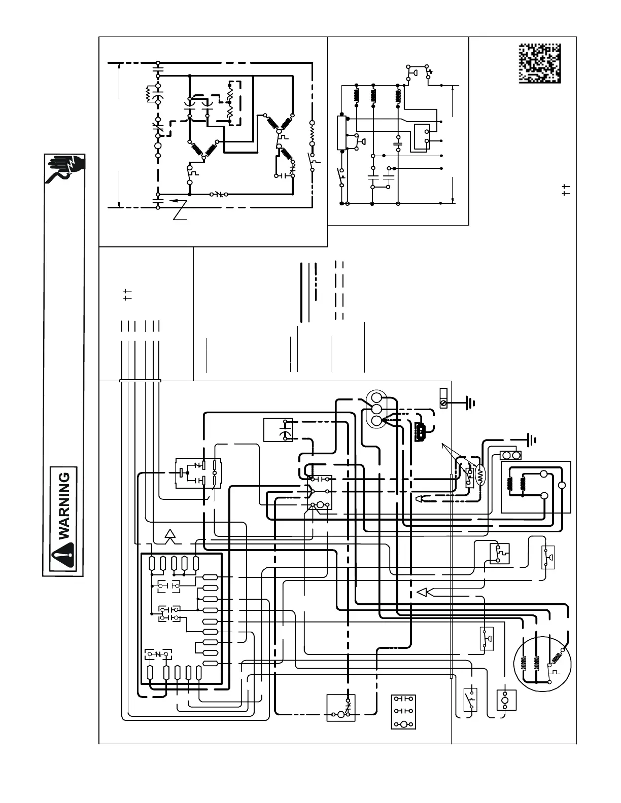
WIRING DIAGRAMS
HIGH VOLTAGE!
DISCONNECT ALL POWER BEFORE SERVICING OR INSTALLING THIS
UNIT. MULTIPLE POWER SOURCES MAY BE PRESENT. FAILURE TO
DO SO MAY CAUSE PROPERTY DAMAGE, PERSONAL INJURY OR DEATH.
Wiring is subject to change. Always refer to the wiring diagram on the unit for the most up-to-date wiring.
DZ16SA0601A*
USE N. E.C.CLASS 2 WIRE
COMP
ALTERNATE DOUBLE
POLE CONTACTOR ONLY
IO
T1
C
M
A
I
N
R
A
U
X
5
S
SR
SA
2
1
RCCF
SC
T2
C
L1
L2
(IF USED)
NOTE 2
CH
C
F
M
A
I
N
A
U
X
IO
CM
C
OL
OR
C
O
D
E
BK ---------------BLACK
BL/PK---------- BLUE/PINK STRI PE
BR ---------------BROWN
OR--------------- ORANGE
PU ---------------PURPLE
RD --------------- RED
WH --------------WHITE
YL --------------- YELLOW
YL/PK- ---------- YELLOW/PINK STRI PE
C
OMPO
N
E
N
T C
OD
E
C---------------CONTACTOR
CCR- -----------COMPRESSORCONTACTOR RELAY
CH -------------CRANKCASE HEATER
CHS -----------CRANKCASE HEATER SWIT CH
CM ------------ OUTDOORFAN MOTOR
CMR----------CONDENSER MO TOR RELAY
COMP -------- COMPRESSOR
CS --- ---------- COMPRESSOR SOLE NOID
DC -------------DEFROSTCONTROL
DFT -- ---------DEFROST THERMOSTAT
DT --- ----------DISCHARG ETHERMOSTAT
HPS------------HIGHPRESSURE SWIT CH
HVDR -------- HIGH VOLTAGE DEFROSTRELAY
IO --------------INTERNA L OV ERLOAD
LPS -- ---------- LOWPRESSURE SWITCH
LVDR --------- LOW VOLTAGE DEFROSTRELAY
LVJB---------- LOW VOLTAGE JUNCT IONBOX
RCCF ---------RUN CAPACITORFOR COMPRESSOR &FAN
RVC-----------REVERSING VALVE COIL
SA -------------START ASSIST
SC ------------- ST ARTCAPACITORFORCOMPRESSOR(OPTIONAL)
SR ------------- ST ARTRELAY FOR COMPRESSOR(OPTIONAL)
CONTROLSSHOWN WIT HTHERMOSTATIN'OFF' P
OSITION.
OUTDOORPOWER SUPPLY
SEE RATING PLATE
WIR
I
N
G
C
O
D
E
FA
C
TO
RY WI
RI
N
G
HIGHVOLTAGE
LOW VOLTAGE
OPTI ONAL HIGHVOLTAGE
FIEL
D WI
RIN
G
HIGHVOLTAGE
LOW VOLTAGE
CONTROLBOX
SC
RD
BL
L2
T2
L1
T1
C
BK
BK
BK
RD
RD
BL
RD
RCCF
BR
PU
SR
5
2
1
BK
YL
BL
BK
BR
PU
BK
YL/PK
LPS
DF1
DF2
(HIGH)
CH
LVDR
R
INDOOR POW ER SUPPLY
Y
HPS
O
W2
R
(
L
O
W
)
5
4
2
HVDR
CMR
(HIGH)
(LOW)
RD
BK
YL/PK
CMR
BL
RD
BK
1
3
4
2
5
RD
RD
RD
BK
BK
BL
YL/PK
BL
PU
CHS
LPS
PS2
R-PS1
O
W
CCR
Y
Y2
C
Y2
CS
}
FIELD LOW
VOLTAGE
CONNECTIONS
BK
BK
RD
SA
(IF USED)
NOTE 2
BL/PK
DFT
BK
RVC
BK
RD
BK
DT
RD
RD
BL
BK
GR
BL/PK
BK
BK
DT
HPS
CS
C
Y2
T1
L1
T2
L2
CN
T
DFT
C
DC
DFT
C
RVC
1
3
R-DFT
O-RV
CMR
C-RV
C
0140R00172-B
DC
R
DF1
DF2
0
0-RV
C-RV
W
LVDR
HVDR
CCR
CNT
0
DFT
R-DFT
R-PS1
Y
Y
C
R
C
C
PS2
RD
RD
EQUIPMENT
GROUND
NOTE 4
NOTES:
1) TO INDOOR UNITLOW VOLTAGE TERMINAL
BLOCK AND INDOORTHERMOSTAT.
2) START ASSIST FACTORY EQUIPPED WHEN
REQUIRED.
3) THECOMMONSIDE OF LOWVOLTAGE SHALL
NOT BE GROU NDED.
4) USE COPPER CONDUCTOR ONLY.
5) CRANKCASE HEATER MAY NOT
HAVE ADDITIONAL GROUND WIRE.
6) CRANKCASE HEATER & CRANKCASE
HEATERSWITCHARE FACTORY
INSTALLEDOPTION.
SEE NOTE 6
YL
BL/PK
YL/PK
PU
WH
PUOR
OR
WH
RD
PU
BL
YL
O
W2
R
Y
C
Y2
LVJB
ALTERNATE
DOUBLE POLE
CONTACTOR
CHS
CH
RD
BK
SEE NOTE 1
BL
BK
IO
AUX
MAIN
RD
YL
CM
H
F
C
YL
YL
YL
YL/PK
RD
RD
AUX
MAIN
COMP
C
S
R
SEE NOTE 6

Table of Contents

Related product manuals