EasyManua.ls Logo

Daikin DAR09 - Wiring Diagrams: DZ16 SA0601-B* Heat Pumps

Daikin DAR09
112 pages
Print Icon
To Previous Page IconTo Previous Page
To Previous Page IconTo Previous Page
Loading...
112
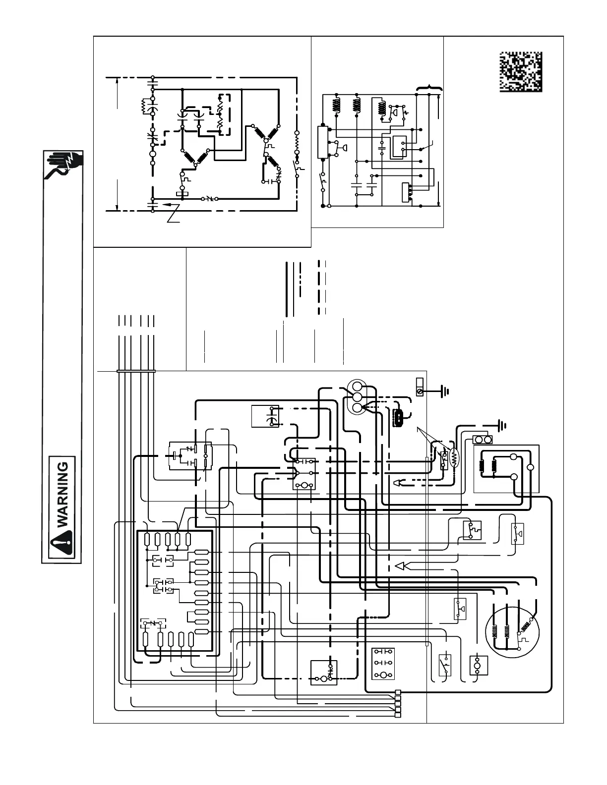
WIRING DIAGRAMS
HIGH VOLTAGE!
DISCONNECT ALL POWER BEFORE SERVICING OR INSTALLING THIS
UNIT. MULTIPLE POWER SOURCES MAY BE PRESENT. FAILURE TO
DO SO MAY CAUSE PROPERTY DAMAGE, PERSONAL INJURY OR DEATH.
Wiring is subject to change. Always refer to the wiring diagram on the unit for the most up-to-date wiring.
DZ16SA0601-B*
COMP
ALTERNATEDOUBLE
POLE CONTACTOR ONLY
IO
T1
C
M
A
I
N
R
A
U
X
5
S
SR
SA
2
1
RCCF
SC
T2
C
L1
L2
(IFUSE D)
NOTE 2
CH
C
F
M
A
I
N
A
U
X
IO
CM
C
O
L
O
RCO
DE
BK ----------- ----
BL/PK -- ------ --
BR ---- -----------
OR ------------- --
PU ---- -----------
RD ---- -----------
WH ------------ --
YL ----- ----------
YL/PK----- ------
C
O
M
P
O
N
E
N
T
C
O
D
E
C ---------------
CCR------- -----
CH ---- ---------
CHS -- ---------
CM ------------
CMR ---- ------
COMP ----- ---
CS -------------
CSM-----------
DC ---- ---------
DFT -- -------- -
DT ----- ------ --
HPS----- -------
HVDR ---- ----
IO -------- ------
LPS ----- -------
LVDR ------- --
LVJB ----------
RCCF ---------
RVC ---- -------
SA ----- ------ --
SC -------------
SR -------------
CONTROLS SHOW NWITH THERMOSTA T IN 'OFF' POSITION.
OUTDOOR POWERSUPPLY
SEERATINGPLATE
WIRIN
GCO
D
E
FAC
TO
R
YWI
R
IN
G
HIGH VOLTAGE
LOWVOLTAGE
OPTIONAL HIGH VOLTAGE
F
I
E
L
DWI
R
I
N
G
HIGH VOLTAGE
LOWVOLTAGE
CONTROLBOX
SC
L2
T2
L1
T1
C
RCCF
SR
5
2
1
LPS
DF1
DF2
(HIGH)
CH
HPS
(
L
O
W
)
5
4
2
HVDR
CMR
CMR
1
3
4
2
5
CHS
SA
(IFUSE D)
NOTE 2
DFT
RVC
DT
CS
C
Y2
T1
L1
T2
L2
0140R00377-C
DC
R
DF1
DF2
0
0-RV
C-RV
W
LVDR
HVDR
CCR
CNT
0
DFT
R-DFT
R-PS1
Y
Y
C
R
C
C
PS2
EQUIPMENT
GROUND
NOTE 4
NOTES:
1) TO INDOOR UNIT LOWVOLTAGE TERMINAL
BLOCKAND INDOORTHERMOSTAT.
USEN.E.C.CLASS 2WIRE.
2) STARTASSISTFACTORY EQUIPPEDWHEN
REQUIRED.
3) THECOMMONSIDEOFLOW VOLTAGESHALL
NOTBEGROUNDED.
4) USECOPPERCONDUCTOR ONLY.
5) CRANKCASEHEATERMAY NOT
HAVEADDITIONAL GROUND WIRE.
6) CRANKCASEHEATER&CRANKCASE
HEATER SWITCH AREFACTORY
INSTALLEDOPTION.
7) ENSURE BLACKCOMPRESSOR WIRE IS
ROUTEDTHROUGHTHE HOLE IN THECSM.
SEENOTE6
YL
ALTERNATE
DOUBLE POLE
CONTACTOR
CHS
CH
IO
AUX
MAIN
CM
CFH
AUX
MAIN
COMP
C
S
R
SEE NOTE6
CSM
O
W2
R
Y
C
Y2
LVJB
SEENOTE1
C
RPYC
R-DFT
DFTDFT
C
DC
Y
PS2
LPS
R-PS1
LVDR
CMR
RVC
3
C-RV
O-RV
1
W
O
R
C
HPS
DT
INDOOR POWER SUPPLY
CCR
CNT
Y2 C
CS
Y
2WO2Y
R
SEENOTE1
CSM
RYCP
FIELDLOW
VOLTAGE
CONNECTIONS
RD
RD
RD
BL
RD
BK
RD
BL
RD
BL
BL
BK
BL
RD
BK
RD
RD
RD
YL
YL
YL
PU
BR
GR
RD
BK
RD
BK
BL
BL/PK
OR
BKBK
WH
YL
YL/PK
RD
RD
RD
RD
BK
BK
OR
WH
RD
PU
BL
YL
BK
BK
BK
BK
BL
BL
YL/PK
RD
PU
BL
YL/PK
BL/PK
PU
BK
BL
BK
RD
RD
BL/PK
CSM
BK
BL/PK
BK
BK
BK
YL/PK
YL/PK
RD
YL
PU
BR
BK
(HIGH)
RD
(LOW)
SEENOTE4
BLACK
BLUE/PINKSTRIPE
BROWN
ORANGE
PURPLE
RED
WHITE
YELL OW
YELL OW /PINKSTR IPE
CONTACTOR
COMPRESSO RCONTACTOR RELA Y
CRANKCASEHEATE R
CRANKCASEHEATE RSWITCH
OUTDOORFANMOTOR
CONDENSE RMOTOR RELAY
COMPRESSO R
COMPRESSO RSOLENOID
CORESENSEMODULE
DEFROSTCONTROL
DEFROSTTHE RMOSTA T
DISCHARGE THER MOSTAT
HIGH PRESSURESWITCH
HIGH VOLTAGE DEFROST RELA Y
INTERNALOVERLOAD
LOW PRESS URESWITCH
LOWVOLTAGEDEFROST RELA Y
LOWVOLTAGEJUNCTIONBOX
RUN CAPAC ITORFOR COMPRESSOR&FAN
REVERSING VALVE COIL
STARTASS IST
STARTCAPAC ITOR FORCOMPRESSOR (OPTIONAL)
STARTRELAY FORCOMPRESSO R (OPTIONAL)
SEENOTE4
SEENOTE4
SEENOTE7

Table of Contents

Related product manuals