EasyManua.ls Logo

Daikin DAR09 - Wiring Diagrams: DX11 SA[090-120]*A* Condensers

Daikin DAR09
112 pages
Print Icon
To Next Page IconTo Next Page
To Next Page IconTo Next Page
To Previous Page IconTo Previous Page
To Previous Page IconTo Previous Page
Loading...
97
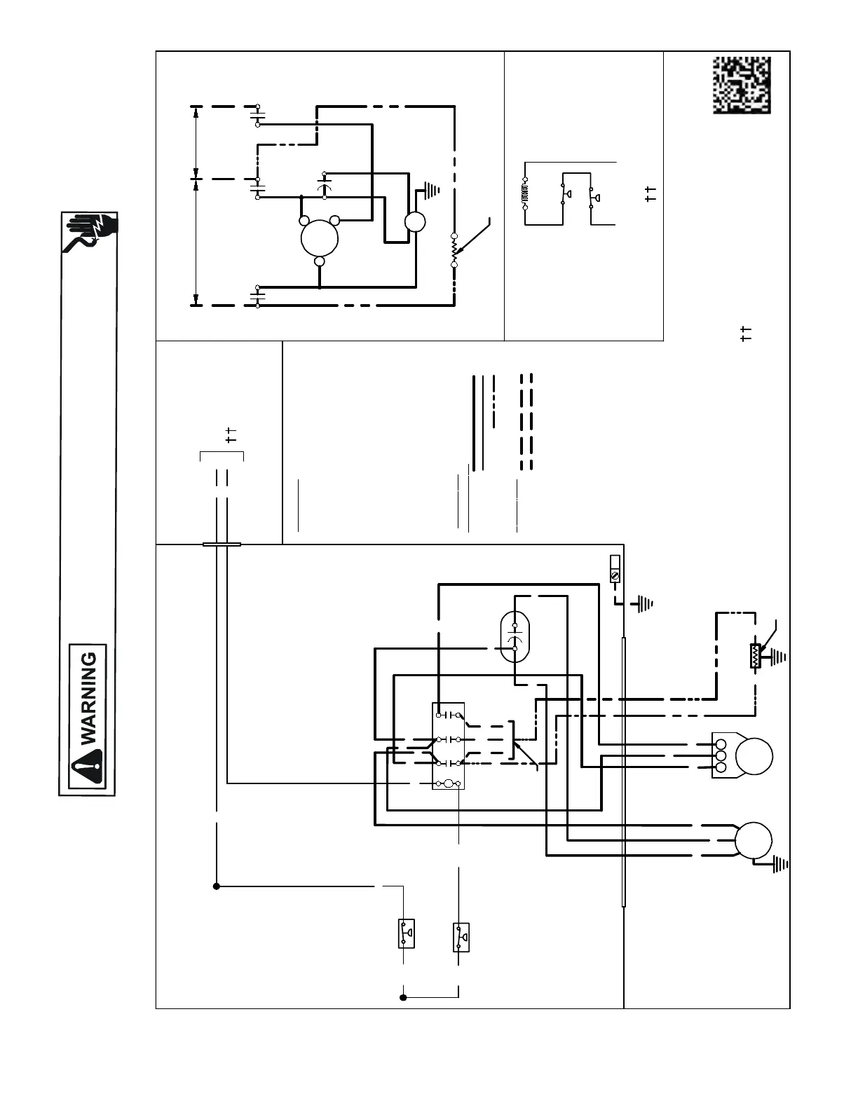
WIRING DIAGRAMS
HIGH VOLTAGE!
DISCONNECT ALL POWER BEFORE SERVICING OR INSTALLING THIS
UNIT. MULTIPLE POWER SOURCES MAY BE PRESENT. FAILURE TO
DO SO MAY CAUSE PROPERTY DAMAGE, PERSONAL INJURY OR DEATH.
Wiring is subject to change. Always refer to the wiring diagram on the unit for the most up-to-date wiring.
DX11SA[090-120]*A*
USEN.E.C.CLASS 2WIRE
T1
C
FC
T3
C
L1
L3
C
C
0140R00190 -D
BL
Y
C
LVJB
COMPONENT CODE
C ---------------CONTACTOR
CM ----------OUTDOOR FAN MOTOR
COMP -------- COMPRESSOR
FC ------------- FANCAPACITOR
IO -------- ------INTERNALOVERLOAD
LVJB ---------- LOWVOLTAGEJUNCTIONBOX
CH ------------CRANKCASEHEATER
CHS-------- --- CRANKCASEHEATERSWITCH
LPS ----------LOW PRESSURE SWITCH
HPS ----------HIGH PRESSURE SWITCH
CONTROLSSHOWNWITH THERMOSTAT IN 'OFF' POSITION.
WIRING CODE
FACTOR
Y W
IRING
HIGH VOLTAGE
LOWVOLTAGE
OPTIONALHIGH VOLTAGE
F
IELD WIRING
HIGH VOLTAGE
LOWVOLTAGE
Y
YL
YL
L2
C
T2
OUTDOOR POWERSUPPLY
SEE RATINGPLATE
BK
RD
BK
BL
BK
YL
C
YL/PK
RD
FC
PU
BR
LVJB
CONTROL BOX
SEE NOTE1
PU
BR
BK
CH
BK
CH
BK
BK
BK
BK
COLOR
CODE
BK ---------------BLACK
BL --------------- BLUE
BR --------------- BROWN
OR ---------------ORANGE
PU --------------- PURPLE
RD --------------- RED
WH -------------- WHITE
YL --------------- YELLOW
YL/PK---------- YELLOW w/PINK
HASH MARKS
BL/PK----------BLUEw/PINK
HASH MARKS
PK ---------------PINK
L1
L2 L3
SEE
NOTE 2
SEENOTE3
LPS
HPS
HPS
LPS
NOTES:
1) TO INDOOR UNITLOW VOLTAGETERMINALBLOCK &INDOOR
THERMOSTAT.
2) CRANKCASEHEATERFACTORY INSTALLEDOPTION.
3) USECOPPERCONDUCTORSONLY
4) 40VATRANSFORMER MINIMUM SYSTEMREQUIRED
5) TRANSFORMERCOMMONSIDEMUSTBEGROUNDED
COMP
L1
L2
L3
EQUIPMENT GROUND
CM
COMP
R
C
S
CM
SEE NOTE2
T1
L1
T2
L2
T3
L3
YL
BL/PK
YL/PK
BL/PK
PU
PU
SEE NOTE3
SEE NOTE1

Table of Contents

Related product manuals