EasyManua.ls Logo

Daikin WSC - Page 43

Daikin WSC
76 pages
Print Icon
To Next Page IconTo Next Page
To Next Page IconTo Next Page
To Previous Page IconTo Previous Page
To Previous Page IconTo Previous Page
Loading...

www.DaikinApplied.com 43 IOM 1274-3 • CENTRIFUGAL WATER CHILLERS
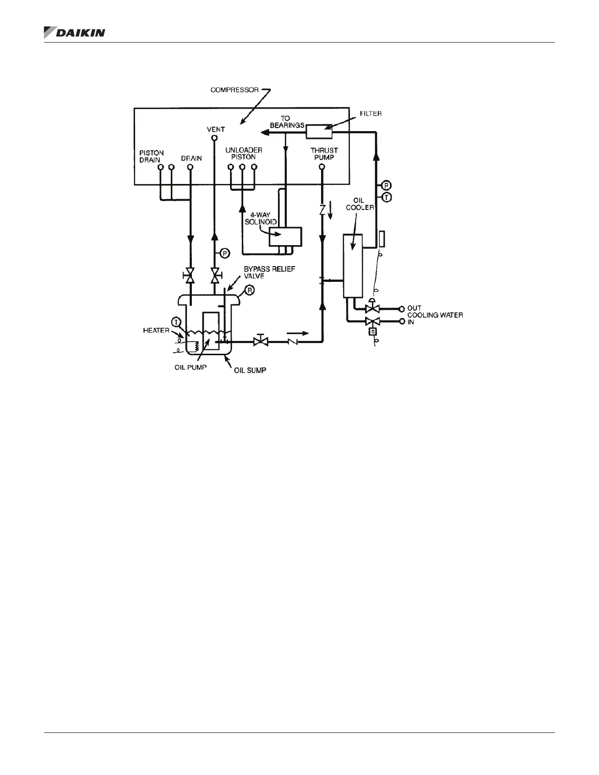
Figure 46: Typical Oil Flow Diagram - Models WSC/TSC/HSC 079-126

Other manuals for Daikin WSC

Related product manuals