EasyManua.ls Logo

Danby DDW398W - Circuit Diagram

Danby DDW398W
40 pages
Print Icon
To Next Page IconTo Next Page
To Next Page IconTo Next Page
To Previous Page IconTo Previous Page
To Previous Page IconTo Previous Page
Loading...
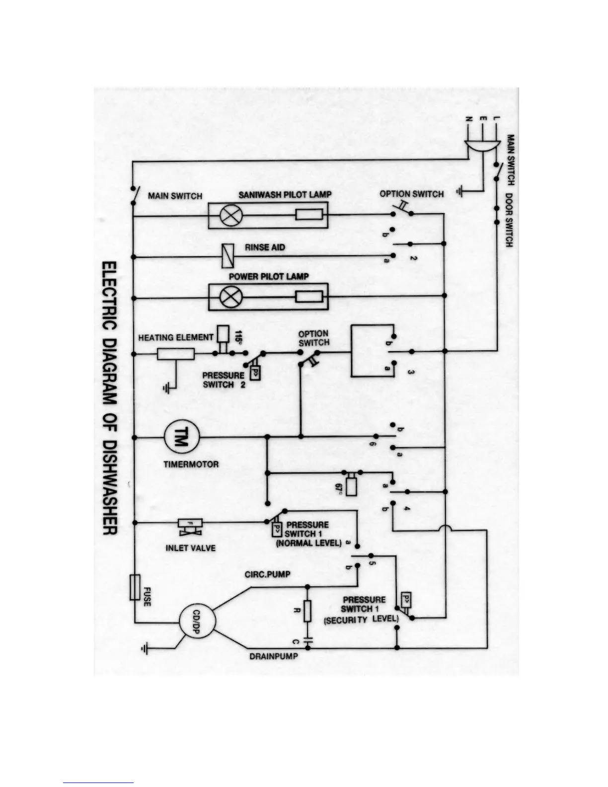
1.Circuit Diagram
1.

Related product manuals