EasyManua.ls Logo

Danfoss TP9 - Page 57

Danfoss TP9
96 pages
Print Icon
To Next Page IconTo Next Page
To Next Page IconTo Next Page
To Previous Page IconTo Previous Page
To Previous Page IconTo Previous Page
Loading...
57
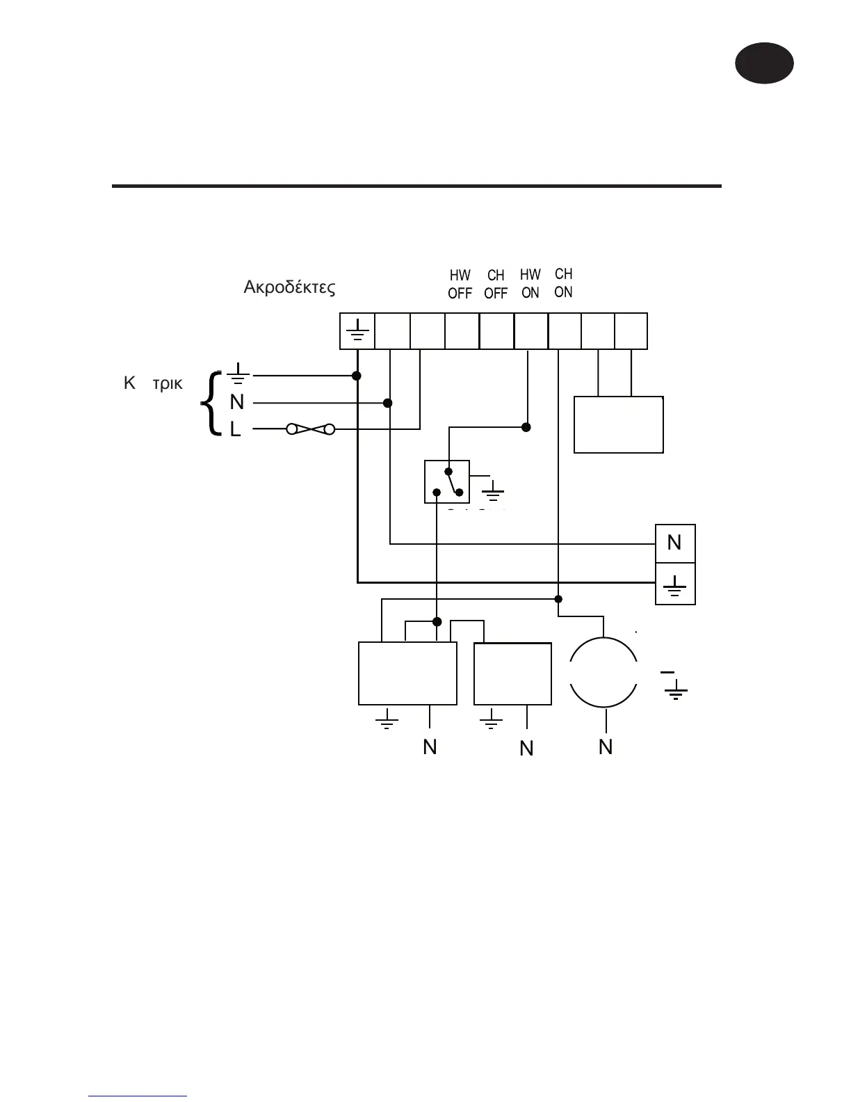
Ôõðéêü óýóôçìá æåóôïý íåñïý ïéêéáêÞò ÷ñÞóçò
ìå âáñýôçôá, èÝñìáíóç ìå êõêëïöïñçôÞ ìå
âáëâßäá áíôåðéóôñïöÞò óôï æåóôü íåñü ïéêéáêÞò
÷ñÞóçò
TP9 (Äéáêüðôçò 1 óôç èÝóç PUMPED)
Άëëá ðñïúüíôá Danfoss Randall êáôÜëëçëá ãéá ÷ñÞóç ìå ôï
ðáñáðÜíù êýêëùìá åëÝã÷ïõ:-
ÈåñìïóôÜôçò êõëßíäñïõ AT.
ÇëåêôñïâÜíá áõôïíïìßáò HP28C ìå äéÜôáîç åíåñãïðïßçóçò
åðáíáöïñÜò ìå åëáôÞñéï êáé âïçèçôéêü äéáêüðôç SPST.
N L 1 2 3 4 5 6
HW
OFF
HW
ON
CH
OFF
CH
ON
Terminals
Remote
Sensor
N
N
L
3 amp
fuse
Looping
Terminals
Mains
Supply
Cyl. Stat
Boiler
S.R.Z.V
in HW
N
N
Pump
N
ÁêñïäÝêôåò
ÊåíôñéêÞ
ðáñï÷Þ
3 áìðåñ
áóöÜëåéá
Ôçëå-
áéóèçôÞñáò
ÔåñìáôéêÜ
ïõäÝôåñïõ &
ãåßùóçò
ËÝâçôáò
ÊõêëïöïñçôÞò
ÈåñìïóôÜôçò
Äßïäç âÜíá
æåóôïý
íåñïý
Ïäçãßåò åãêáôÜóôáóçò
GR

Other manuals for Danfoss TP9

Related product manuals