EasyManua.ls Logo

Delta ECMA-C 0807 Series - 3.2.3 Wiring Method

Delta ECMA-C 0807 Series
721 pages
Print Icon
To Next Page IconTo Next Page
To Next Page IconTo Next Page
To Previous Page IconTo Previous Page
To Previous Page IconTo Previous Page
Loading...
Chapter 3 Wiring ASDA-A2
3-18 Revision February, 2017
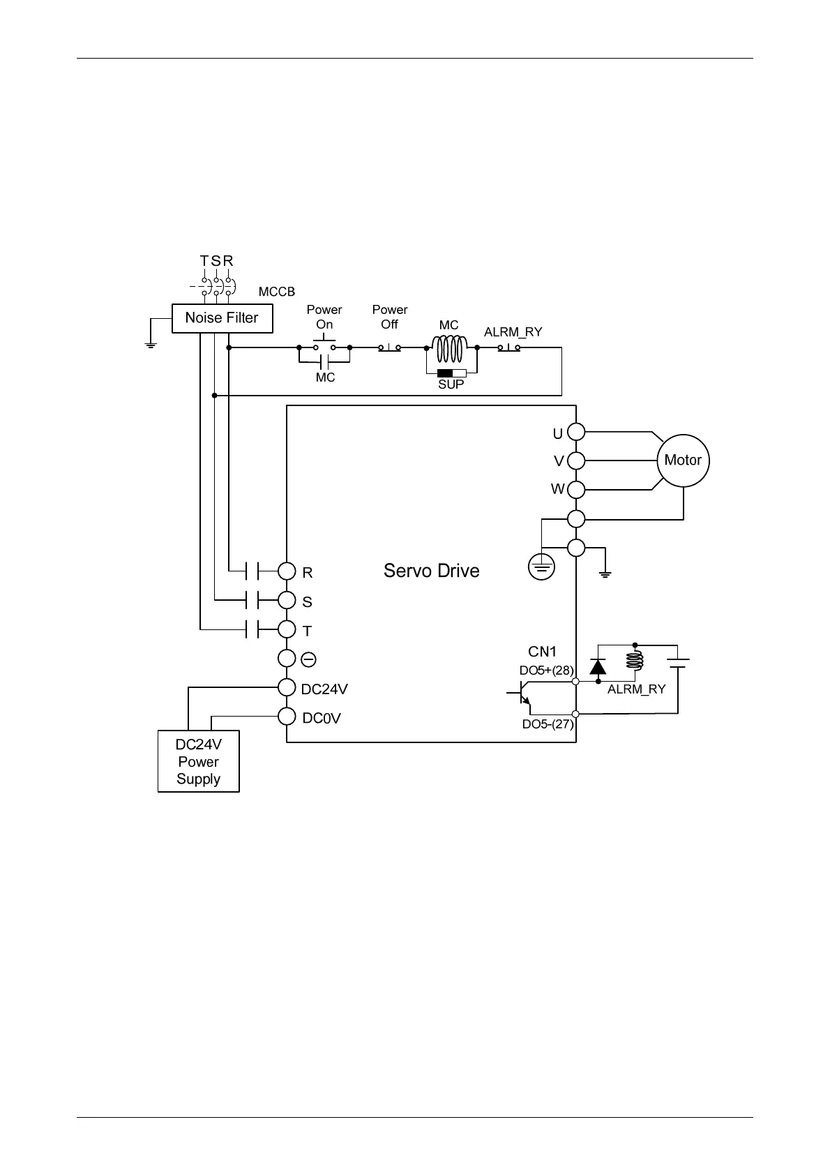
3.2.3 Wiring Method
The wiring method of 400V servo drive is divided into single-phase and three-phase. In the
diagram below, Power On is contact a, Power Off and ALRM_RY are contact b. MC is the coil of
magnetic contactor and self-remaining power and is the contact of main power circuit.
Wiring Method of Three-phase Power Supply (suitable for all series of 400 V servo drive)

Table of Contents

Related product manuals