EasyManua.ls Logo

Delta VFD-ED Series

Delta VFD-ED Series
447 pages
To Next Page IconTo Next Page
To Next Page IconTo Next Page
To Previous Page IconTo Previous Page
To Previous Page IconTo Previous Page
Loading...
Chapter 7 Option Cards | VFD-ED
7-22
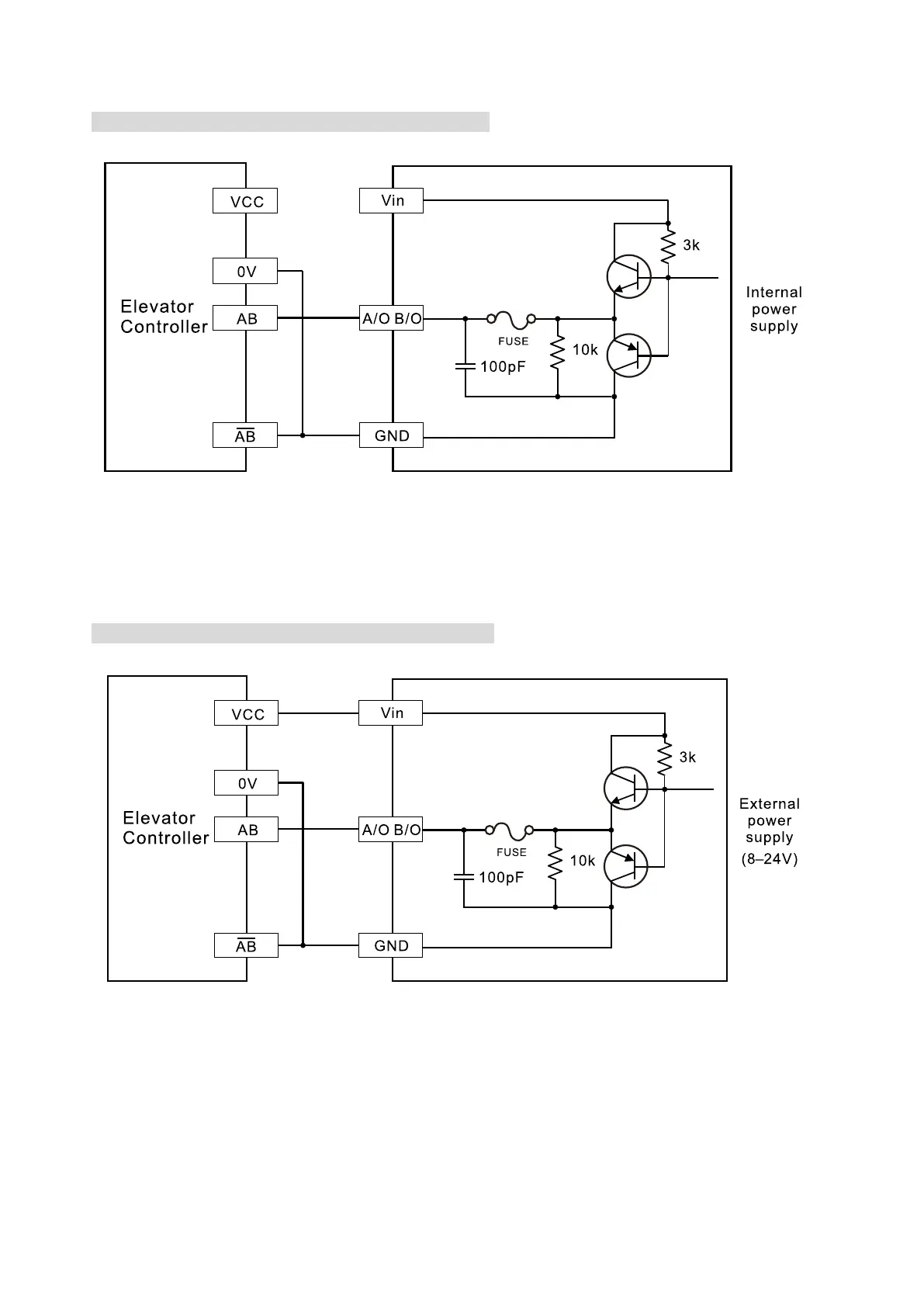
7-3-5 Wiring of Frequency Division Output
Push-pull Frequency Division (internal power supply)
Figure 7-24
Push-pull Frequency Division (external power supply)
Figure 7-25

Table of Contents

Related product manuals