EasyManua.ls Logo

Denon DRA-397 - Page 53

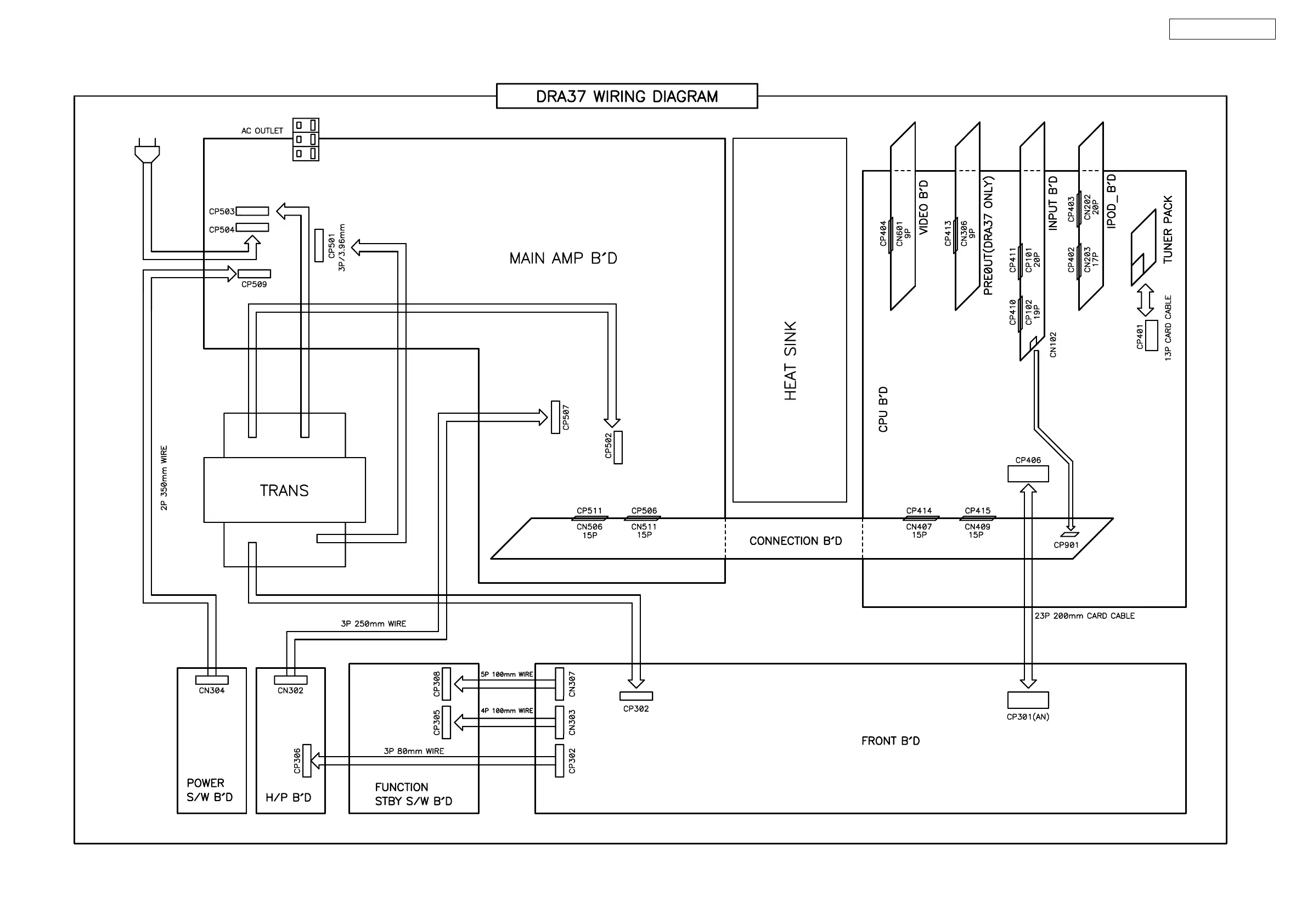
Denon DRA-397
62 pages
Print Icon
To Next Page IconTo Next Page
To Next Page IconTo Next Page
To Previous Page IconTo Previous Page
To Previous Page IconTo Previous Page
Loading...
53
DRA-397/297/37

Other manuals for Denon DRA-397

Related product manuals