EasyManua.ls Logo

DSE DSE7210 - Phase (L1 & L3) 3 Wire Without Earth Fault Measuring

DSE DSE7210
160 pages
Print Icon
To Next Page IconTo Next Page
To Next Page IconTo Next Page
To Previous Page IconTo Previous Page
To Previous Page IconTo Previous Page
Loading...
DSE7200 / 7300 Series Operators Manual
54
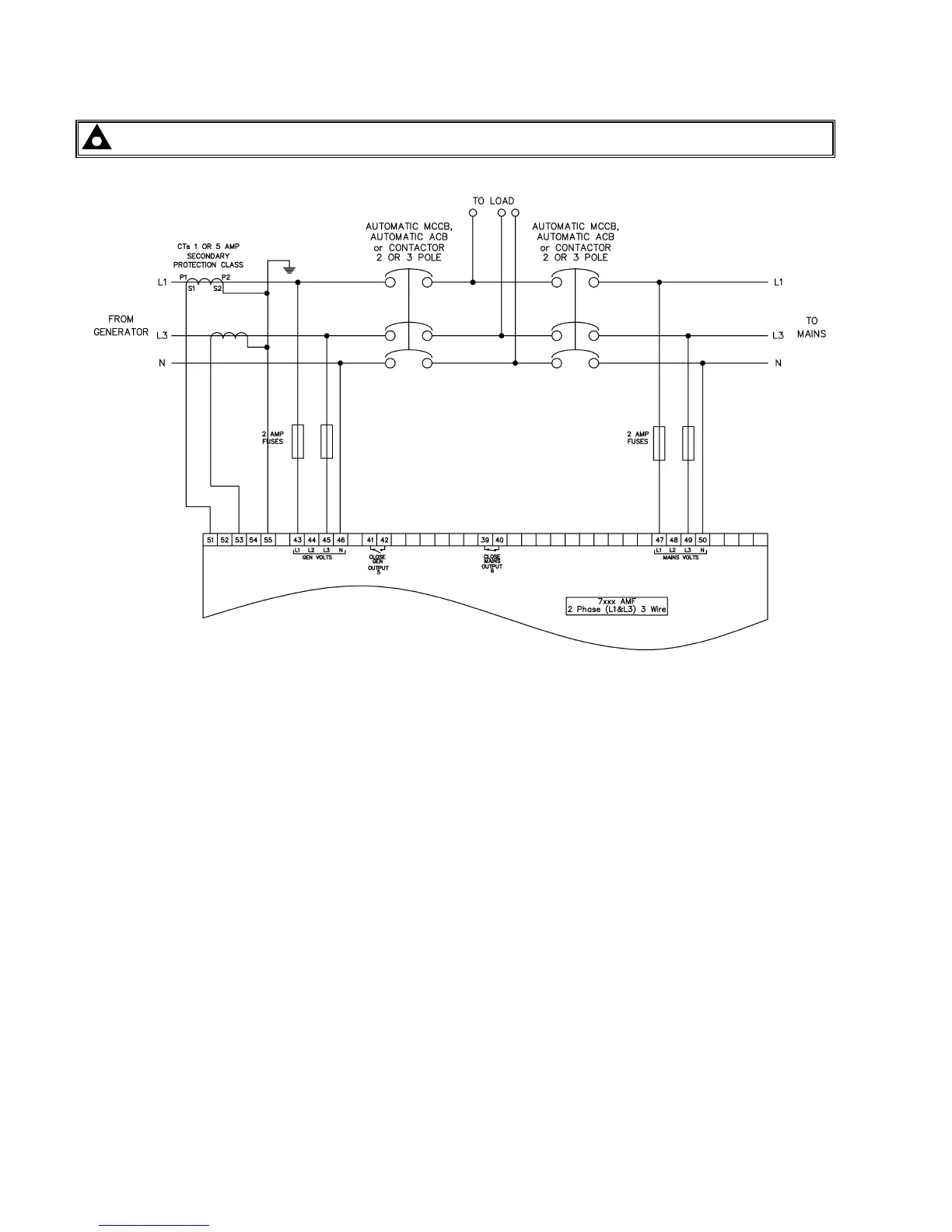
4.4.7 2 PHASE (L1 & L3) 3 WIRE WITHOUT EARTH FAULT MEASURING
NOTE:- Mains sensing (Terminals 47-50) is not fitted to DSE7210/ DSE7310 autostart controllers.

Table of Contents

Related product manuals