EasyManua.ls Logo

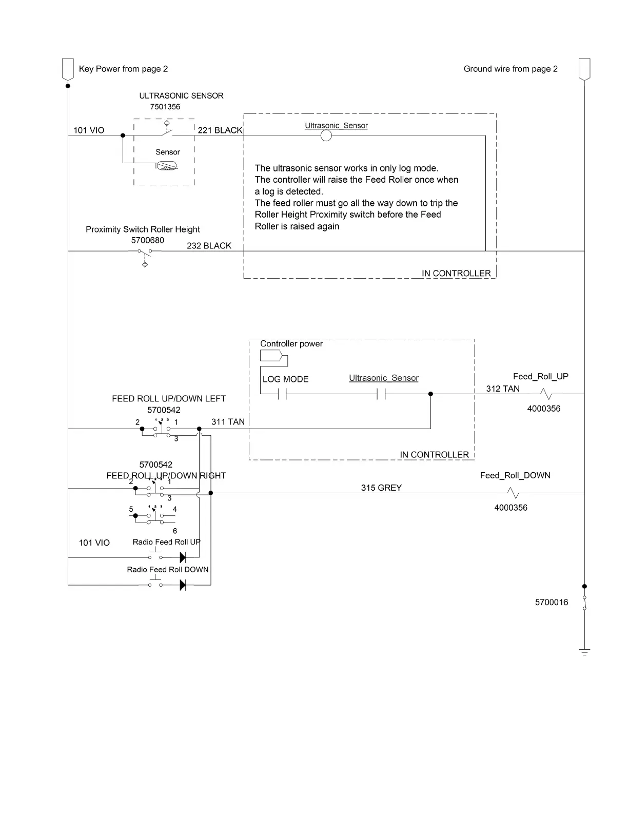
Duratech TC-12 - Electrical Schematic #3

Default Icon
158 pages
Print Icon
To Next Page IconTo Next Page
To Next Page IconTo Next Page
To Previous Page IconTo Previous Page
To Previous Page IconTo Previous Page
Loading...
137
TC-12 Tree Chipper PARTS REFERENCE
ELECTRICAL SCHEMATIC #3

Table of Contents