EasyManua.ls Logo

Electrolux EDW 503 - Component Connections - With Softener; Softener Unit Connections; Salt Switch and Electronic Module

Electrolux EDW 503
42 pages
Print Icon
To Next Page IconTo Next Page
To Next Page IconTo Next Page
To Previous Page IconTo Previous Page
To Previous Page IconTo Previous Page
Loading...
- 25 -
Spares Operation - R.Kurzke 11/06 599 528 133 EN
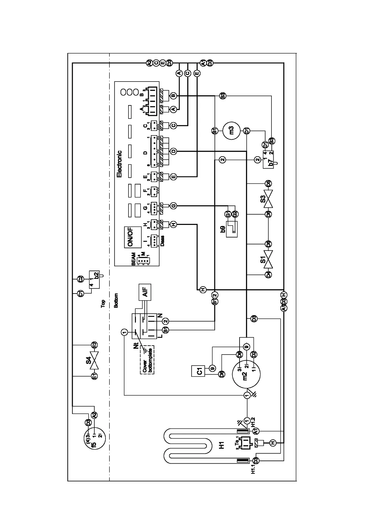
15.4. Connections with softener

Related product manuals