EasyManua.ls Logo

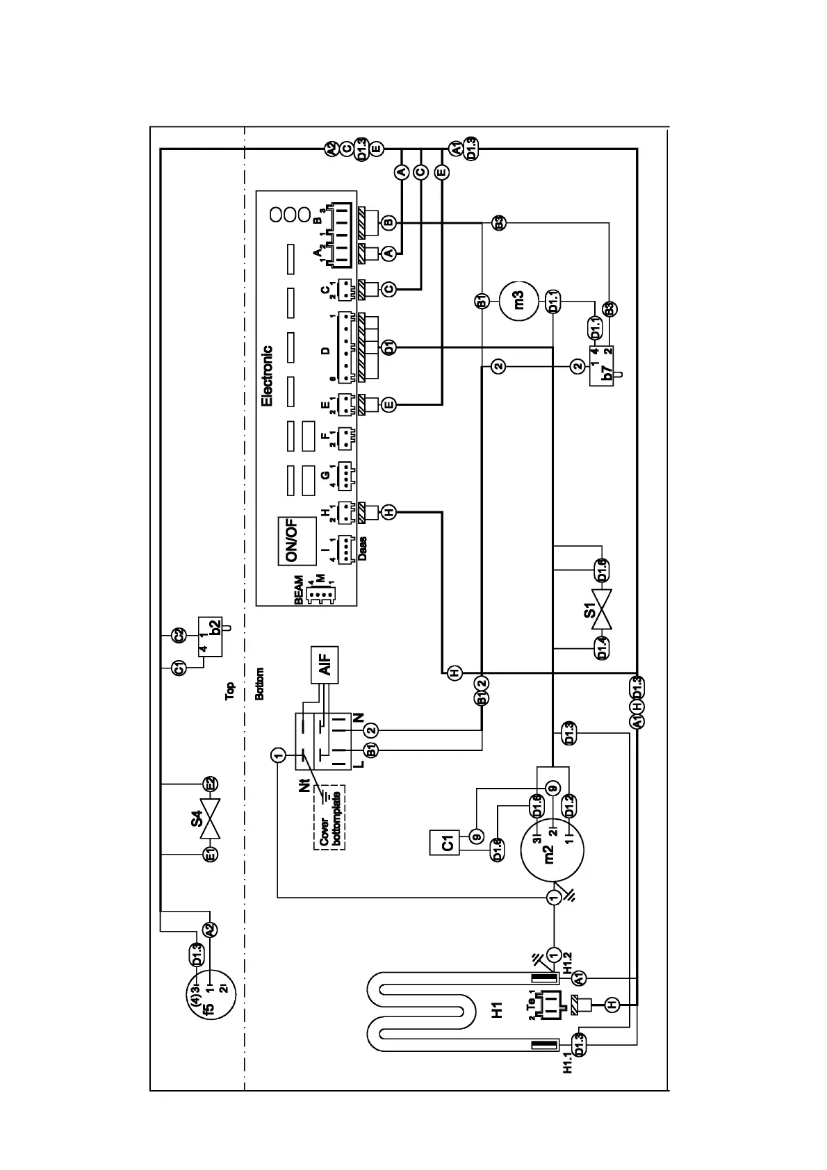
Electrolux EDW 503 - Component Connections - Without Softener; Electronic Module Connections

Electrolux EDW 503
42 pages
Print Icon
To Next Page IconTo Next Page
To Next Page IconTo Next Page
To Previous Page IconTo Previous Page
To Previous Page IconTo Previous Page
Loading...
- 24 -
Spares Operation - R.Kurzke 11/06 599 528 133 EN
15.3. Connections without softener

Related product manuals