EasyManua.ls Logo

ESAB Caddy 140 - Page 8

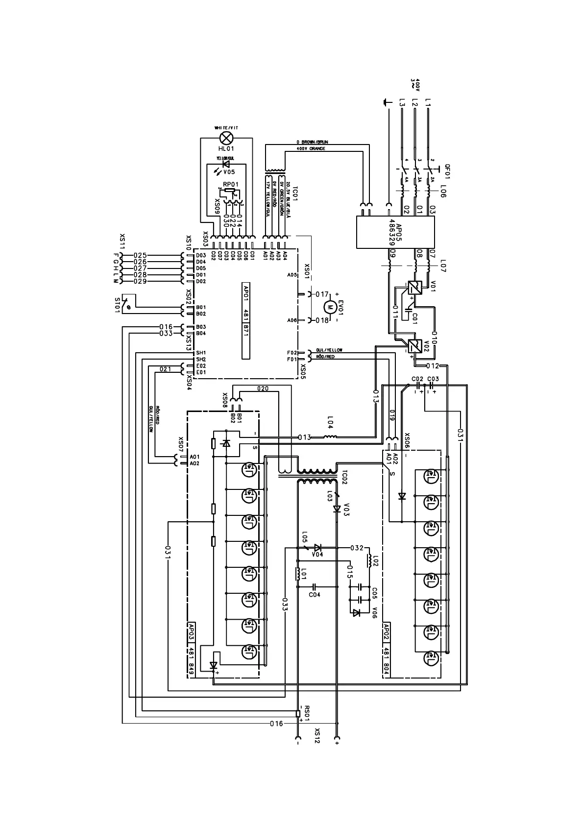
ESAB Caddy 140
12 pages
Print Icon
To Next Page IconTo Next Page
To Next Page IconTo Next Page
To Previous Page IconTo Previous Page
To Previous Page IconTo Previous Page
Loading...
Edition 041 101
-- 8 --
bh11e11a
Caddy 200

Other manuals for ESAB Caddy 140

Related product manuals