EasyManua.ls Logo

ETQ PG30P11 - Troubleshooting

ETQ PG30P11
84 pages
Print Icon
To Next Page IconTo Next Page
To Next Page IconTo Next Page
To Previous Page IconTo Previous Page
To Previous Page IconTo Previous Page
Loading...
ETQ
EASTERN TOOLS & EQUIPMENT INC
Web Site: easterntools.com
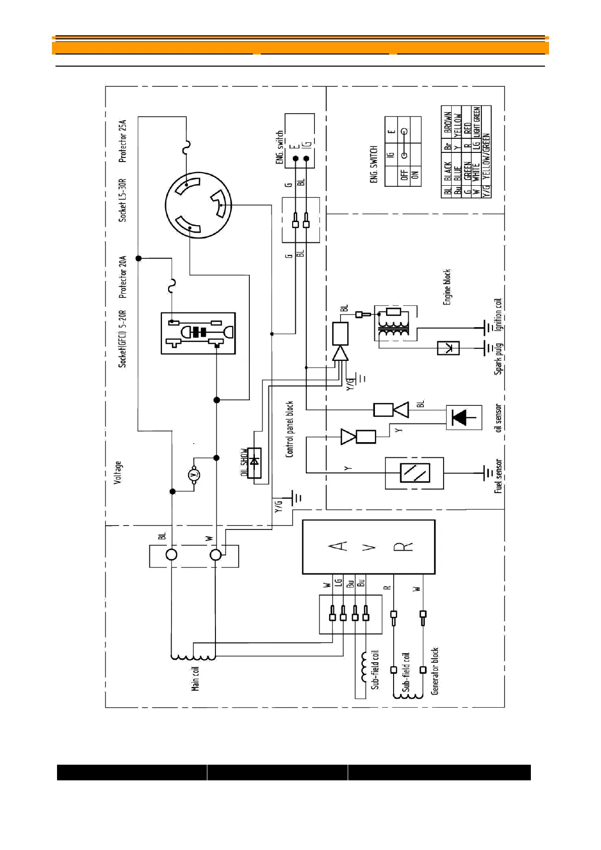
Troubleshooting
Problem
Cause
Solution

Table of Contents

Related product manuals