EasyManua.ls Logo

Fireye BurnerPRO - BurnerPRO Wiring Base Dimensions; Mounting Hole and Knockout Locations; Side Views and Installation Notes

Fireye BurnerPRO
45 pages
Print Icon
To Next Page IconTo Next Page
To Next Page IconTo Next Page
To Previous Page IconTo Previous Page
To Previous Page IconTo Previous Page
Loading...
9
®
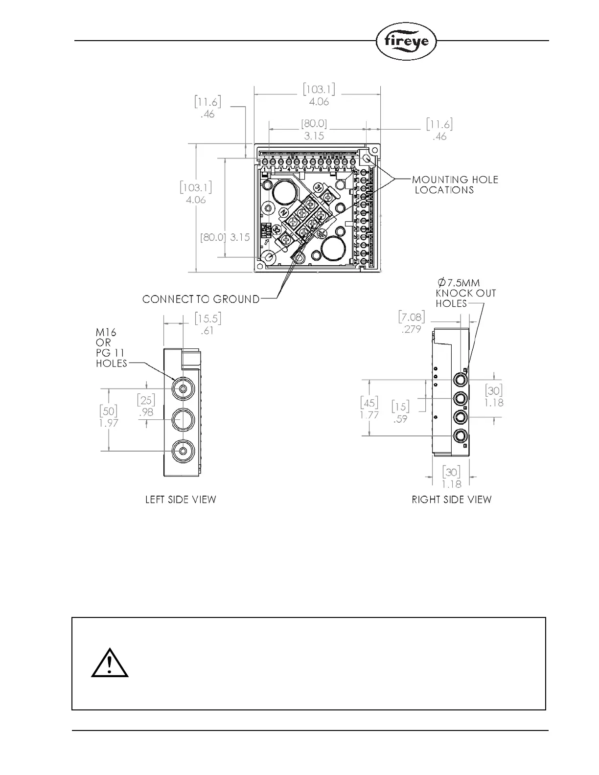
FIGURE 2.
Note: The location should be free from excessive vibration and within the ambient temperature rating.
NOTICE: Installation, setup, and commissioning of the BurnerPRO control must be done by
's and don’ts of the
trained personnel. The personnel must know the do
authorized and
particular burner and must have relevant experience in the theories and practices of combustion
control. Fireye cannot accept any liability for any consequences resulting from inappropriate,
negligen
t or incorrect installation, commissioning or adjustment of operating parameters of the
equipment. BurnerPRO does not have any user serviceable parts. If the unit has a problem,
return the unit to your local distributor, or contact Fireye directly.

Other manuals for Fireye BurnerPRO