EasyManua.ls Logo

FOG QUADRA 493 9021 - Page 31

Default Icon
60 pages
Print Icon
To Next Page IconTo Next Page
To Next Page IconTo Next Page
To Previous Page IconTo Previous Page
To Previous Page IconTo Previous Page
Loading...
QUADRA
31
E 167 - GB - 6
Rue du Pré Neuf - 58440 MYENNES FRANCE
493 9021
493 9031
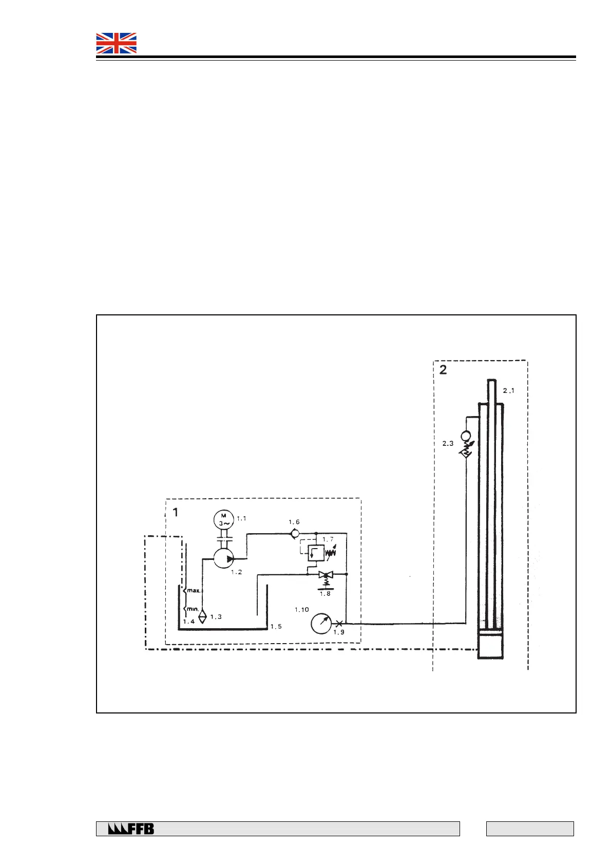
LIFT 493 9021
1. POWER PACK UNIT
1.1 Motor
1.2 Pump
1.3 Suction filter
1.4 Oil dipstick
1.5 Oil reservoir
1.6 Non-return valve
1.7 Pressure relief valve
1.8 ‘LOWER’ control
1.9 Gauge connector
1.10 Control gauge
2 - FIXED TRACK
2.1 Deck platform ram
2.2 Auxiliary emission ram
2.3 Safety valve - Hose failure
2.4 Three-way valve
2.5 Solenoid valve
2.6 Two-way valve
3. ADJUSTABLE TRACK
3.1 Auxiliary slave ram
3.2 Safety valve - pipework rupture

Related product manuals