EasyManua.ls Logo

Follett REF1 - Wiring Diagram

Follett REF1
32 pages
Print Icon
To Next Page IconTo Next Page
To Next Page IconTo Next Page
To Previous Page IconTo Previous Page
To Previous Page IconTo Previous Page
Loading...
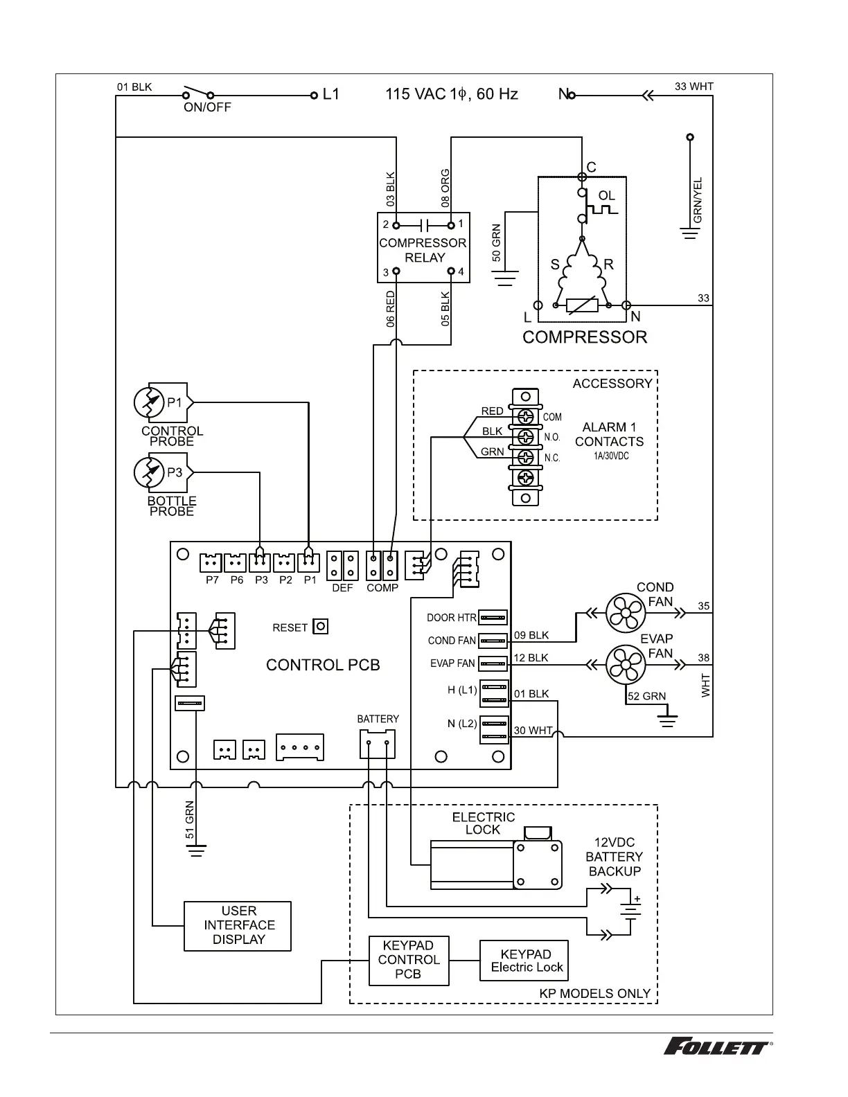
Wiring Diagram
20 REF1/REF2 Compact Refrigerators

Other manuals for Follett REF1

Related product manuals