EasyManua.ls Logo

Fronius TransTig 3000 Comfort - Page 209

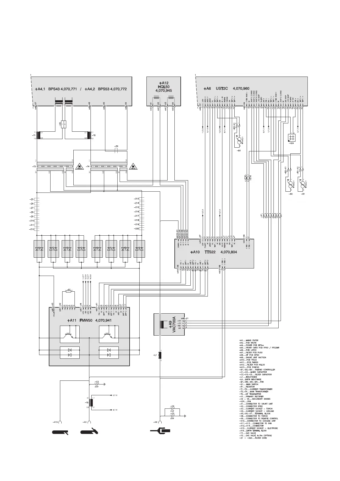
Fronius TransTig 3000 Comfort
216 pages
To Next Page IconTo Next Page
To Next Page IconTo Next Page
To Previous Page IconTo Previous Page
To Previous Page IconTo Previous Page
Loading...
209
V 17.12.2012
2/2

Table of Contents

Related product manuals