EasyManua.ls Logo

Fronius TransTig 3000 Comfort - Circuit Diagrams: Transtig 4000 Comfort

Fronius TransTig 3000 Comfort
216 pages
To Next Page IconTo Next Page
To Next Page IconTo Next Page
To Previous Page IconTo Previous Page
To Previous Page IconTo Previous Page
Loading...
213
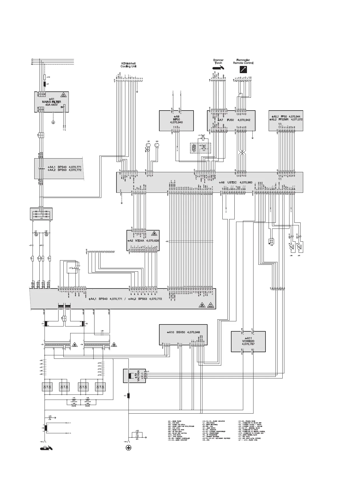
Circuit diagrams: TransTig 4000 Comfort
V 17.12.2012

Table of Contents

Related product manuals