EasyManua.ls Logo

GE af-600 fp

GE af-600 fp
176 pages
To Next Page IconTo Next Page
To Next Page IconTo Next Page
To Previous Page IconTo Previous Page
To Previous Page IconTo Previous Page
Loading...
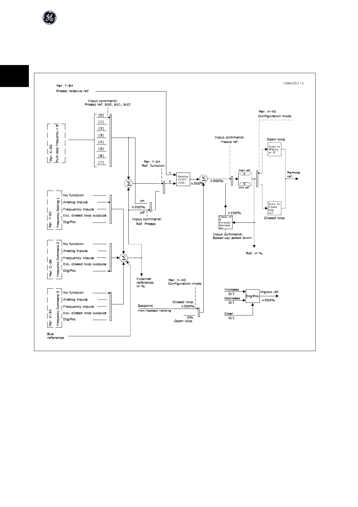
2.8.7 Reference Handling
Details for Open Loop and Closed Loop operation.
A block diagram of how the drive produces the Remote Reference is shown below:.
AF-600 FP Design Guide
32
2

Other manuals for GE af-600 fp

Related product manuals