EasyManua.ls Logo

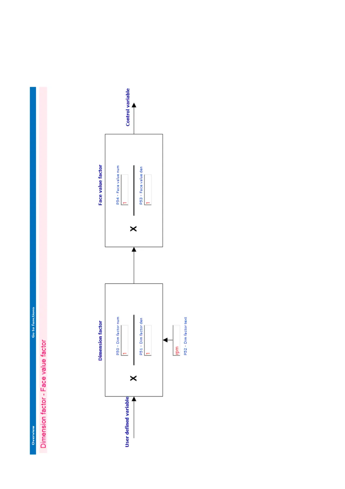
gefran TPD32-EV-CU series - Dimension Factor - Face Value Factor

gefran TPD32-EV-CU series
504 pages
To Next Page IconTo Next Page
To Next Page IconTo Next Page
To Previous Page IconTo Previous Page
To Previous Page IconTo Previous Page
Loading...
—————— TPD32-EV ——————
396

Table of Contents

Related product manuals