EasyManua.ls Logo

Haier MRV5-H - Page 203

Haier MRV5-H
262 pages
To Next Page IconTo Next Page
To Next Page IconTo Next Page
To Previous Page IconTo Previous Page
To Previous Page IconTo Previous Page
Loading...
200
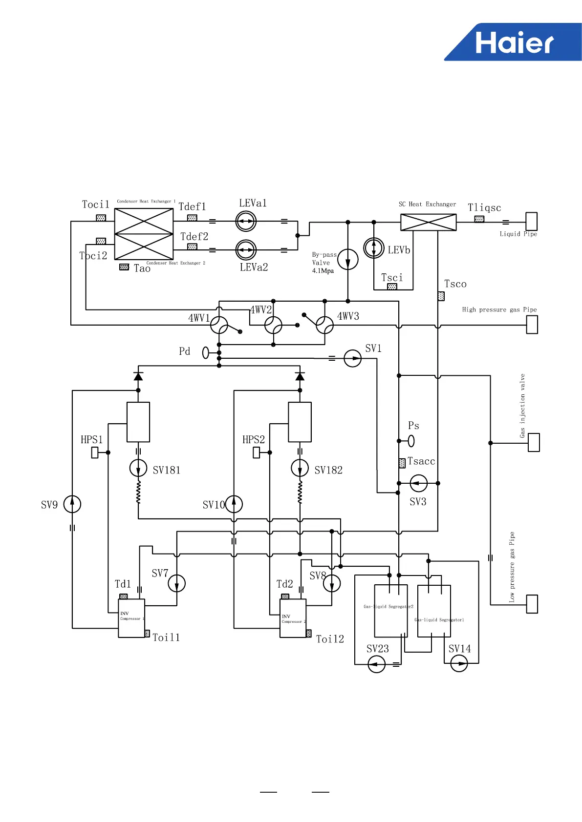
MVHQ168/192/210/240ME2CA-Heating Operation
MVHQ168/192/210/240ME4CA-Heating Operation

Table of Contents

Related product manuals