EasyManua.ls Logo

Hanbell RTM-090 - Electrical Connections; Wiring

Hanbell RTM-090
39 pages
Print Icon
To Next Page IconTo Next Page
To Next Page IconTo Next Page
To Previous Page IconTo Previous Page
To Previous Page IconTo Previous Page
Loading...
[文件標題] [日期]
14
Vol. 1.2 © 2020 Hanbell Precise Machinery Co., Ltd.
All rights reserved
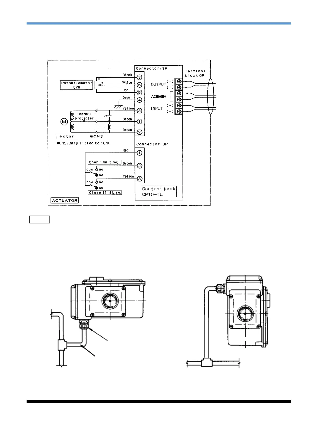
3.2.2 Electrical connections
When using standard wire wiring, cable diameter should be Φ9 ~ Φ11; if other wire is used, please
select the appropriate cable diameter, otherwise the water may penetrate.
Figure 3.2 Wiring diagram (220/110V)
Remark1. 5A fuse or breaker should be installed in main power supply. Voltage stabilizer is required
to avoid the damage caused by the imbalance of voltage. (within 10%)
2. Signal wires for control should be shielded to prevent them from interference.
3. The actuator wiring shall not be parallel to the power cables.
3.2.3 Wiring
Make effective water proof if vinyl tubes or conduits are used
Figure 3.3 Wiring
Cable gland
Protection cable
Single phase power source
(220/110V, 50/60Hz)
Output signal
4~20mA DC
Input signal
4~20mA DC

Related product manuals