EasyManua.ls Logo

HELI OPSM - Packing List

HELI OPSM
24 pages
Print Icon
To Next Page IconTo Next Page
To Next Page IconTo Next Page
To Previous Page IconTo Previous Page
To Previous Page IconTo Previous Page
Loading...
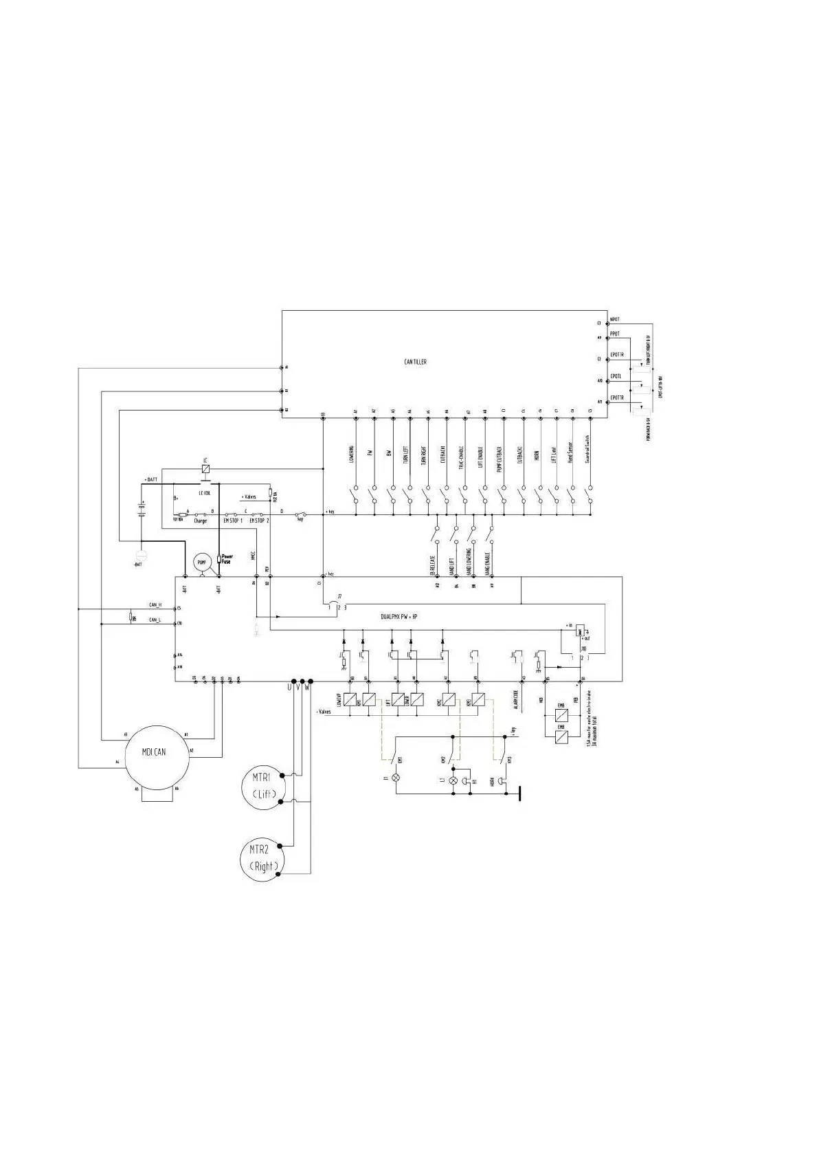
Refer to
Electric Part Operation Manual
for electrical part.
15.
Packing List
Packing List of Order Picker
Consignee: Manufacturing NO.:
18

Related product manuals