EasyManua.ls Logo

Honeywell SmartLine RMA801 - Figure 17: Arithmetic Schematic Diagram

Honeywell SmartLine RMA801
144 pages
To Next Page IconTo Next Page
To Next Page IconTo Next Page
To Previous Page IconTo Previous Page
To Previous Page IconTo Previous Page
Loading...
Revision 4 Foundation Fieldbus RMA803 Remote Indicator User's Guide Page 79
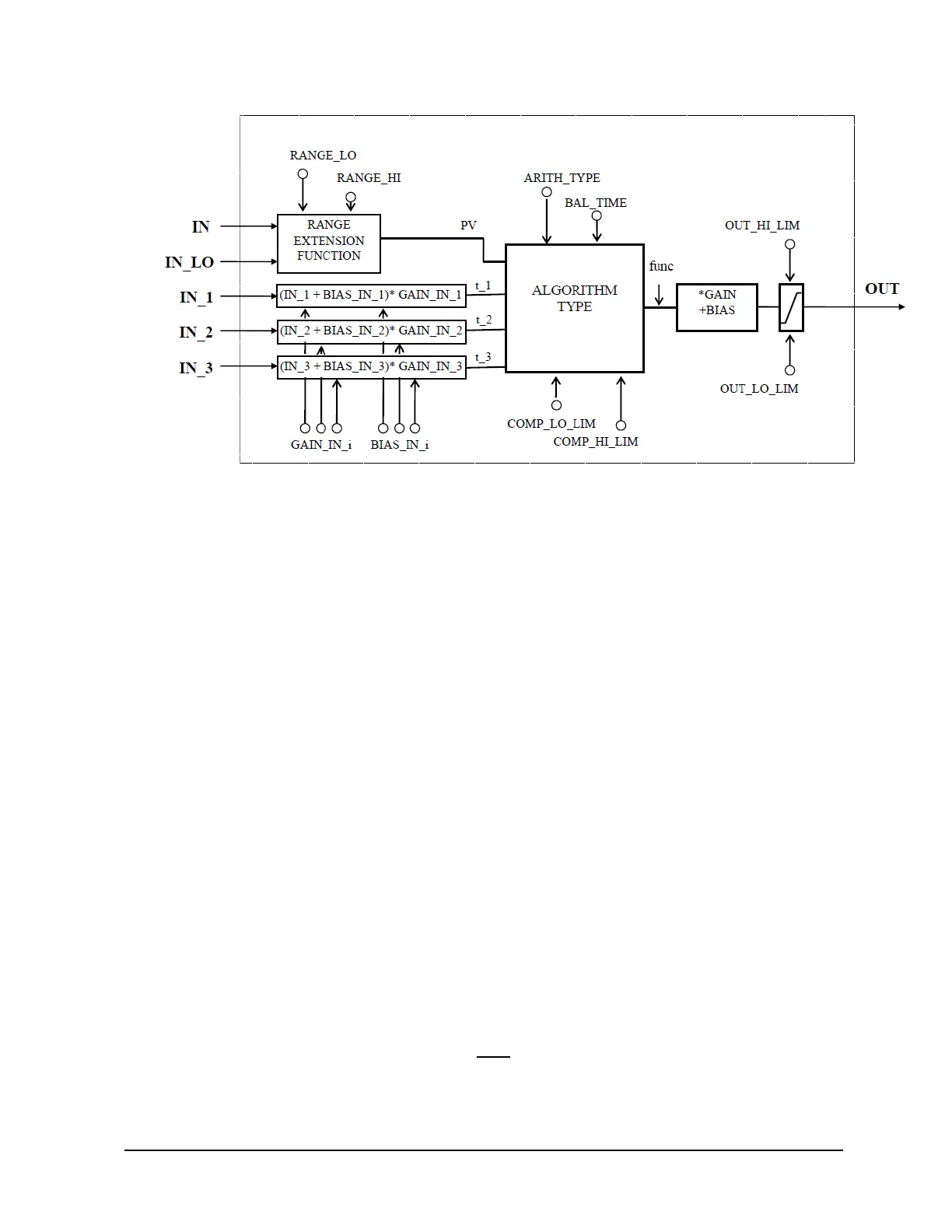
Figure 17: Arithmetic schematic diagram
The remaining three inputs (IN_1, IN_2, and IN_3) are combined with the PV in a selection of four
term math functions. To ensure that the PV enters the equation with the right units, the inputs used to
form the PV must come from devices with the desired engineering units. Each additional input has a
bias constant and gain constant. To correct Absolute Pressure, use the bias constant, and to
normalize terms within a square root function, use the gain constant.
Calculation of PV
The range extension function has a graduated transfer controlled by two constants referenced to IN.
An internal value, g, is zero for IN less than RANGE_LO. It is one when IN is greater than
RANGE_HI. It is interpolated from zero to one over the range of RANGE_LO to RANGE_HI.
The equation for PV follows:
= ×+
(
1
)
×_
If the status of IN_LO is not usable and IN is usable and greater than RANGE_LO, then g is set to
one. If the status of IN is unusable, and IN_LO is usable and less than RANGE_HI, then g is set to
zero.
For three auxiliary inputs, six constants are used, and each input has a BIAS_IN_i and a
GAIN_IN_i. The output has a BIAS and a GAIN static constant. For the inputs, the bias is added,
and the gain is applied to the sum. The result is an internal value called t_i in the function equations.
The equation for each auxiliary input is the following:
_= (_+ ____
If an auxiliary input is unstable, to assure smooth degradation, the flow compensation functions have
limits on the amount of compensation applied to the PV. The internal limited value is f.
The following function types are supported:
1. Flow compensation, linear. Used for density compensation of volume flow.
= ×
=
(_1)
(_2)
× []

Table of Contents

Other manuals for Honeywell SmartLine RMA801

Related product manuals