EasyManua.ls Logo

Indel Webasto Compact Classic - Wiring Diagram (AC;DC)

Default Icon
41 pages
Print Icon
To Next Page IconTo Next Page
To Next Page IconTo Next Page
To Previous Page IconTo Previous Page
To Previous Page IconTo Previous Page
Loading...
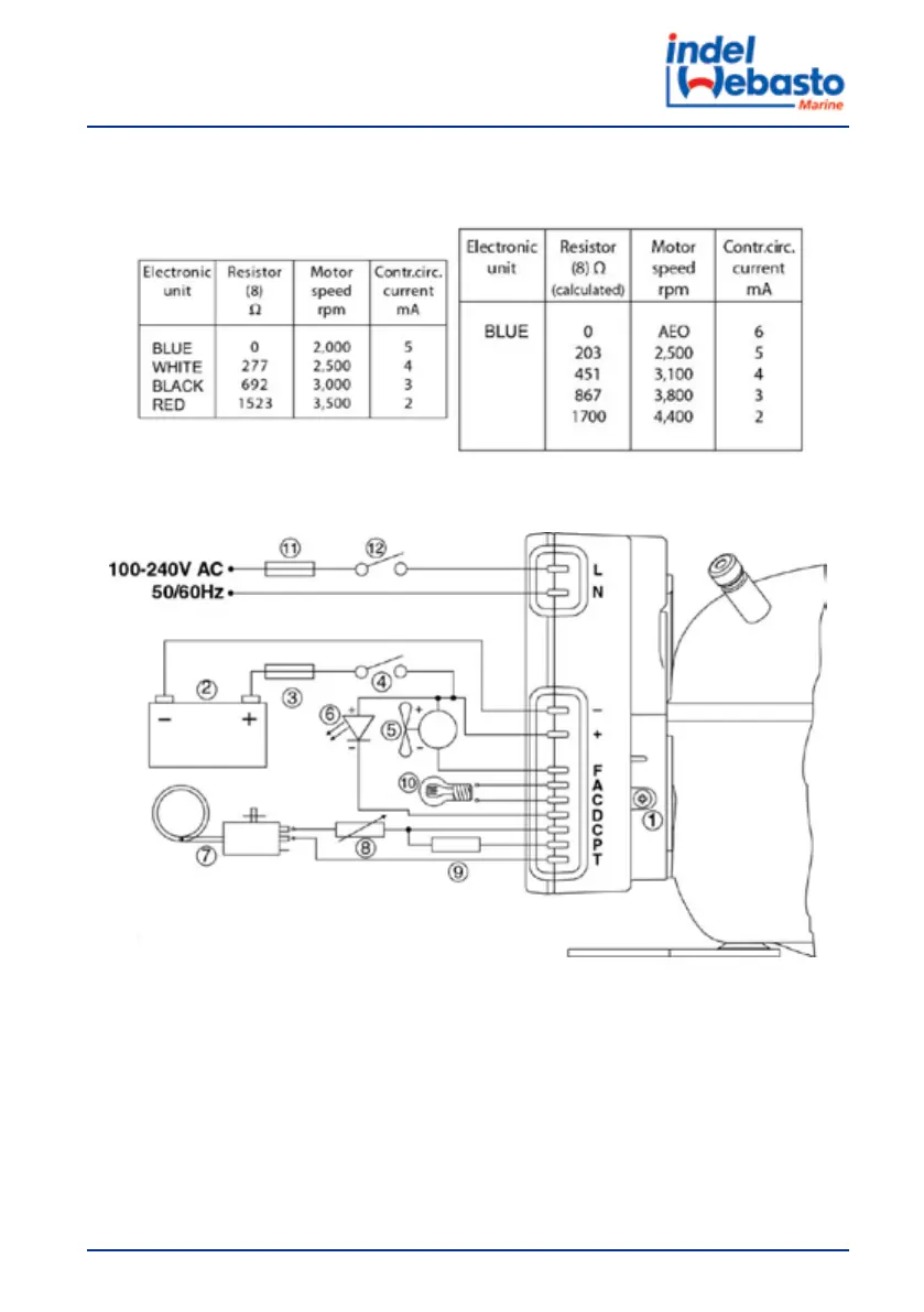
Table 2: Compressor speed seng based on fuse in use
BD35F/BD50F BD80F
Wiring Diagram 12Vdc-24Vdc - 115Vac/230Vac
1. Electronic Control Unit Secop 12Vdc-24Vdc 115/230Vac 50/60Hz
2. Baery
3. Fuse BD35F/BD50F 15A (12V) – 7,5A (24V) BD80F 30A (12V) – 15A (24)
4. Switch
5. Electric fan
6. LED diode
7. Mechanical thermostat
8. Motor speed seng resistance (table reference)
User Manual
79