EasyManua.ls Logo

Intergas ECO RF 36 - Technical Diagrams and Data; Electrical Wiring Schematics; Connector Terminal Assignments

Intergas ECO RF 36
52 pages
Print Icon
To Next Page IconTo Next Page
To Next Page IconTo Next Page
To Previous Page IconTo Previous Page
To Previous Page IconTo Previous Page
Loading...
Intergas Heating Ltd 46
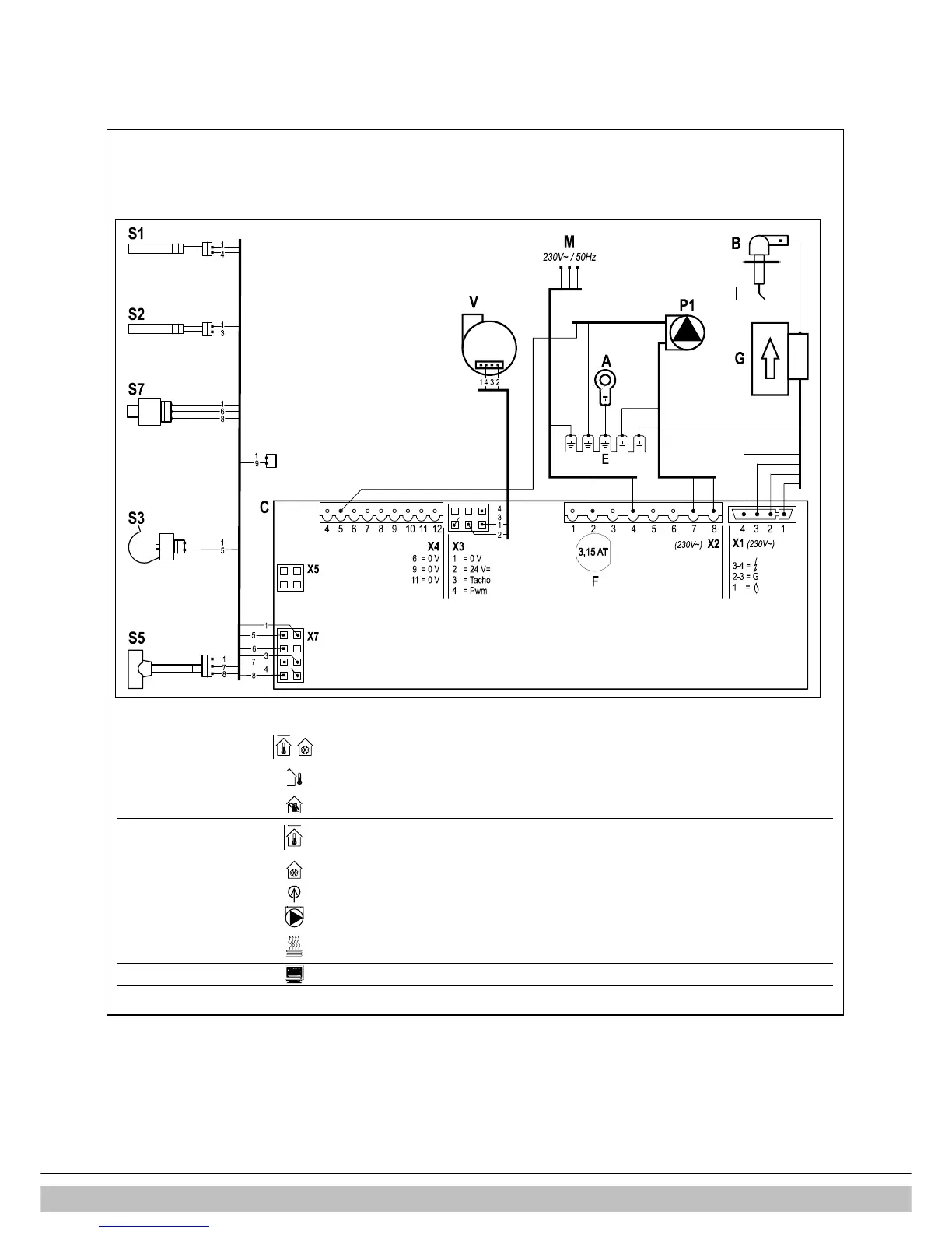
12 ELECTRICAL DIAGRAM
12.1 Electrical diagram Combi Compact ECO RF
A
Earth connections heat-exchanger
F
Fuse (3.15 A T)
P1
CH pump
S3
DHW sensor
B
Spark plug cover
G
Gas valve + ignition unit
R
Resistance
S5
Flow sensor
C
Boiler controller
I
Ionisation-/ ignition probe
S1
Flow sensor
S7
CH water pressure sensor
E
Earth connections boiler controller
M
Main voltage
S2
Return sensor
V
Fan
Connector X4
24V
6-7
On/off room thermostat
(0,1A-24Vdc)
and/or frost thermostat
(remove connection 6-7)
8-9
External sensor
(12k ohm / 25°C)
11-12
OpenTherm thermostat
(remove connection 6-7)
Connector X2
230V
~
1-3
Room thermostat 230 AC
(1 = Switch live, 3 = Live(fused)
1-3
Frost thermostat 230 AC
(1 = Switch live, 3 = Live(fused)
2-4
Mains
(2 = Live (brown), 4 = Neutral (blue))
7-8
CV-pump
(8 = Live (brown), 7 = Neutral (blue)
3-5-6
Shut-off valve, floor heating
(3 = Live (brown), 5 = Switch (black), 6 = Neutral (blue) (VC4013 Honeywell
230V~)
Connector X5
Computer interface

Table of Contents