EasyManua.ls Logo

Invacare IRC5PO2 - SECTION 3-PNEUMATIC DIAGRAM

Invacare IRC5PO2
88 pages
Print Icon
To Next Page IconTo Next Page
To Next Page IconTo Next Page
To Previous Page IconTo Previous Page
To Previous Page IconTo Previous Page
Loading...
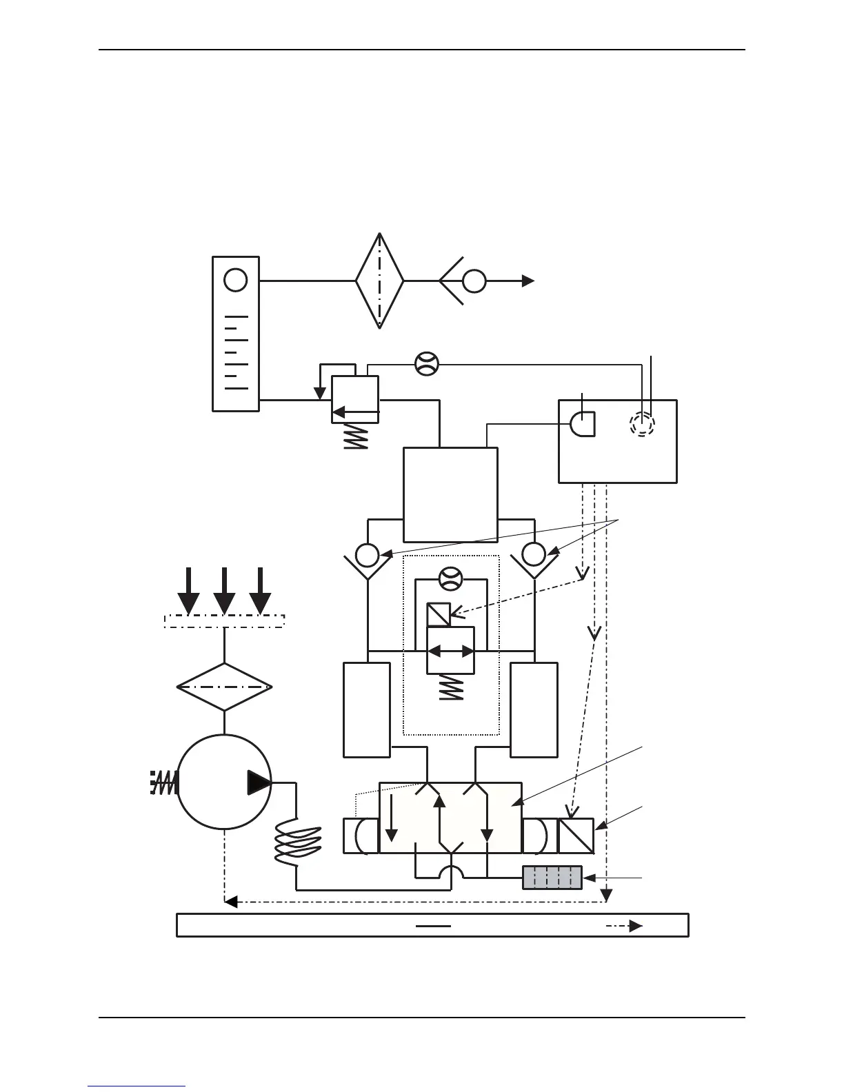
SECTION 3—PNEUMATIC DIAGRAM
Part No 1148070 15 Perfecto
2
SECTION 3—PNEUMATIC
DIAGRAM
Perfecto2 Oxygen Concentrator
Flowmeter
Ouput
HEPA Filter
Output
Check
Valve
Patient
Output
Oxygen Sensor
(SensO
2
models Only)
Pressure Sensor
P.S.I.
O
2
P.C. Board
Pressure
Regulator
Product
Tank
Check
Valves
Air Inlet
Cabinet
Filter
Compressor
Inlet Filter
Sieve
Bed
Sieve
Bed
P.E. Valve
4-way
Valve
Compressor
Relief
Valve
Heat
Solenoid
Pilot
Exhaust
Muffler
LEGEND Pneumatic Connections Electrical Connections

Table of Contents

Other manuals for Invacare IRC5PO2

Related product manuals