EasyManua.ls Logo

ISA T 2000 - Page 48

Default Icon
110 pages
Print Icon
To Next Page IconTo Next Page
To Next Page IconTo Next Page
To Previous Page IconTo Previous Page
To Previous Page IconTo Previous Page
Loading...
DOC. MIE11110 Rev. 5
Page
48
of
110
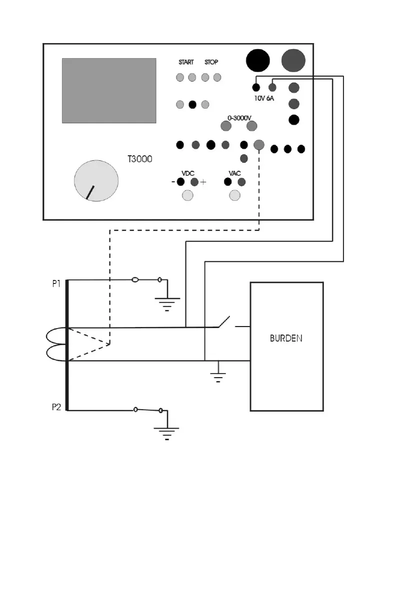
The CT secondary is disconnected, and the DC current output is
connected to the winding (as shown) or to the burden. If the test
is on the primary resistance, both ends of the primary should
be grounded: this nulls the effect of the primary inductance.
For the connection, use the following cables:
A) Output connection:
- N. 2 Low current connection cables, 10 sq. mm, 4 m long.
Terminated on one side with the current clamp.

Related product manuals